За собствениците на частни къщи най-привлекателната е тяхната собствена, автономна отоплителна система.
Във всеки случай той ще бъде по-ефективен, икономичен и поддържаем.
В случай на сериозна авария на главната линия на централизираната линия, ще са необходими усилията на много хора, оборудване, време.
Автономна система, разположена в рамките на една къща, може да бъде ремонтирана за максимум няколко часа.
Основната задача е правилният избор на основния елемент на системата - отоплителен котел, способен да изпълнява задачите си по най-ефективния начин.
Серия газови котли Baxi Slim
Повече от половин век италианската компания Baxi произвежда различни инсталации за топлотехника, които изпълняват задачите за отопление на помещения и подготовка на вода за подаване на топла вода. Обхватът на произвежданите агрегати е широк; има устройства за всякакви условия и специфични задачи.
Газовите котли са сред най-популярните видове устройства, тъй като тяхната икономичност и ефективност значително изпреварват другите дизайни..
Серията Baxi Slim (Baxi Slim) представлява моделна линия котли, характеристика на която е повишена мощност и по-широки възможности в сравнение с монтирани на стена образци.
На вниманието на потребителите се предлагат няколко варианта за проектиране с отворена или затворена горелка, единични или двуконтурни типове агрегати.
Всички инсталации имат приблизително еднакъв набор от функции, система за самодиагностика и защита.
Няма съществена разлика в конструктивната връзка между тях, различава се само мощността на котлите, която определя размерите на обслужваните помещения.

Подово газово оборудване
При производството на подови уреди baxi има две насоки:
- Кондензация, използвайки както енергията от изгарянето на газ, така и мощността, отделена по време на кондензацията на продуктите от горенето;
- Едно и двуконтурна с атмосферна горелка.
Серията SLIM се отличава с използването на чугунени топлообменници, малки размери и модерен дизайн. Последните технически разработки позволяват на автоматизацията да открива до 10 неизправности в системата, което дава възможност за своевременно извършване на ремонти и удължаване на времето за работа.
Такива устройства станаха популярни поради свръхкомпактните си размери и следните технически характеристики:
- осигуряване на модулация на пламъка;
- атмосферната горелка е направена от неръждаема стомана;
- траен чугунен топлообменник;
- модерна автоматизация;
- защита срещу замръзване на водата.
Всички свръхкомпактни котли baxi са напълно адаптирани към руските условия. Те са предназначени както за доста мразовита зима, така и за нестабилност на налягането в газопроводите и напрежението в електрическите мрежи.
Оборудването, произведено в Италия, демонстрира точност на английски език и надеждност в експлоатация и според отзивите на потребителите е отлично за руските домове.
Газовите котли Baxi са отлична комбинация от енергийна ефективност, надеждност и безопасност.
Тези италиански котли са произведени съгласно най-новите европейски стандарти в областта на ефективното използване на топлинна енергия, експлоатационната безопасност и емисиите на вредни вещества в атмосферата.
Газовите котли Baksi се произвеждат във възможно най-широк диапазон, който е в състояние да задоволи нуждите на всеки потребител. Стенните и подовите отоплителни котли Baksi се произвеждат в много широка гама. Това е много висококачествено италианско отоплително оборудване.
Много модели газови котли Baxi са оборудвани с отделни топлообменници и система за автоматизация, зависима от времето.
Италианската компания Baxi датира от 1966 г. и има дългогодишен производствен опит. Днес Baxi е един от най-големите производители на газови котли в Европа и има за производството на своите продукти престижни европейски награди и награди.
Приоритетната насока на развитието на компанията е постоянното използване на иновативни технологии и практическото им приложение в производството.
Когато казват „италиански газови котли“, тогава се подразбира преди всичко компанията Baxi.
Окаченият за стена котел Baxi Main Four е компактно устройство с битермичен топлообменник
Предимства:
- Много компактният размер на котела е перфектно съчетан с максимално възможния набор от функционалности, дълбочината на котела е 299 мм.
- Бутонът с цифров контролен панел улеснява наблюдението и контрола на работата на газовия котел: ясни и разбираеми символи визуализират текущата работа и възможните неизправности на устройството на голям дисплей с течни кристали.
- Вграденият микропроцесор има функция за ранно предупреждение за натрупване на котлен камък.
| мощност, kWt | Тегло, кг | Цена, рубли | ||||
| Baxi Main Four 240i (атмосферна вентилация) | 24 | 13,7 | 91,3 | 730x400x299 | 29 | 30 700 |
| Baxi Main Four 240Fi (турбо комин) | 24 | 13,7 | 92,93 | 730x400x299 | 31 | 36 600 |
Котел Baxi Main Four с месингова хидравлична група и помпа Grundfos
Ползи:
- Компактният размер на устройството е идеален за монтаж в малка стая, като баня.
- Големият дисплей с течни кристали показва на екрана диагностиката на устройството, текущото състояние и посочените характеристики.
- Устройството може да бъде свързано с електронен стаен термометър и програмируем таймер.
- Сензорът за дебит на гореща вода (разходомер) е максималното удобство при използване на топла вода.
- Веригата на топлообменника, изработена от мед с топлоустойчиво покритие, значително подобрява енергийните и топлинните характеристики на котела.
- Електронна модулация на мощността.
- Електронно запалване на горелката.
- Хидравлична група от месинг, вградена помпа Grundfos.
- Система за защита от замръзване.
| Име на модела на газов котел | мощност, kWt | Захранване с топла вода, литри в минута | Ефективност,% | Размери (височина, ширина, дълбочина) | Тегло, кг | Цена, рубли |
| Baxi ECO Four 240i (атмосферна вентилация) | 24 | 13,7 | 91,3 | 730x400x299 | 29 | 38 300 |
| Baxi ECO Four 240Fi (турбо комин) | 24 | 13,7 | 92,93 | 730x400x299 | 33 | 43 700 |
| Baxi ECO Four 1.240i (атмосферна вентилация) | 24 | Едно верига | 91,3 | 730x400x299 | 28 | 33 700 |
| Baxi ECO Four 1.240Fi (турбо комин) | 24 | Едно верига | 92,93 | 730x400x299 | 32 | 41 500 |
| Baxi ECO Four 1.140i (атмосферна вентилация) | 14 | Едно верига | 90,7 | 730x400x299 | 28 | 33 600 |
| Baxi ECO Four 1.140Fi (турбо комин) | 14 | Едно верига | 90,7 | 730x400x299 | 37 000 |
Компактен газов котел Baxi Fourtech с LCD дисплей
Широкият дисплей с течни кристали показва денонощно диагностична информация, текущото състояние на устройството и зададените характеристики на горивния процес.
Характеристика:
- Мултифункционалност и компактност, дълбочина на тялото на котела - 299 мм.
- Възможно е да свържете дистанционен контролен панел.
- Лесен за работа и поддръжка.
- Електронен модулатор на мощността на устройството.
- Електронно запалване на газова горелка.
- Защита от замръзване на комина.
- Подобрена хидравлична група.
- Сензор за дебит на гореща вода - разходомер.
| Име на модела на газов котел | мощност, kWt | Захранване с топла вода, литри в минута | Ефективност,% | Размери (височина, ширина, дълбочина) | Тегло, кг | Цена, рубли |
| Baxi Fourtech 240i (атмосферна вентилация) | 24 | 13,7 | 91,2 | 730x400x299 | 29 | 27 200 |
| Baxi Fourtech 240Fi (турбо комин) | 24 | 9,4 | 89,3 | 730x400x299 | 32 | 23 300 |
Или, алтернативно, електрически отоплителен котел - няма проблеми с електричеството. Можете да научите повече.
Каква е разликата между стенни и подови котли?
Няма основна разлика в дизайна на монтирани на стената и на пода котли. Но като се вземе предвид разликата в условията на монтаж, можете да забележите значителна разлика в изискванията за проектиране.
Окачването на модула на стената поставя определени условия, изисквания за носещата способност на стената, ограничава теглото на котела.
Подова проба може да бъде направена от по-здрави и тежки материали, могат да бъдат инсталирани висококачествени и масивни единици.
Съответно, тази свобода от ограничения ви позволява да увеличите мощността и производителността на устройството, да увеличите неговата ефективност.
Подовите котли Baksi са проектирани да отопляват много по-голяма площ от инсталациите, монтирани на стена..
Те са в състояние да отопляват промишлени или обществени помещения с площ до 500-600 m2, което котлите за стена не могат.


Съществуващи видове
Има два вида котли:
- Едно верига... Проектиран да изпълнява една функция - нагряване на охлаждащата течност (или отоплителна вода, OM).
- Двойна верига... Осигурете помещението с топла вода (БГВ), паралелно с захранването на отоплителния кръг.
Освен това има опции с отворена (атмосферна) или затворена (турбокомпресор) горелка, разликата между които се крие в конструкцията на горивната камера.
Първият вариант е много по-опростен и по-евтин, вторият предвижда наличието на вентилатор, подаващ чист въздух в камерата и осигуряващ предварително определен режим на горене.
Повечето модели са снабдени с двустепенна горелка, която позволява модулация на пламъка. Това увеличава ефективността на инсталацията, позволява ви плавно да променяте настройките и да получавате точни температури в обслужваните вериги.


Окачени на стена котли с една верига
Едноконтурните газови отоплителни котли са предназначени за отопление на къщата. Те решиха да направят стенния Baksi по-функционален и инсталираха специални изводи за инсталиране на допълнителен котел. Възможно е в него да се затопля вода за битови нужди.
Едноконтурните котли са доста прости. Горелката, която запалва газа, е била поставена в безопасна термокажух. Топлината, която се натрупва в горивната камера, се прехвърля към отоплителния кръг посредством топлообменник.
Материалът за производство на топлообменника е мед, чугун или стомана. Този тип котли са предназначени за ниска мощност - от 14 до 31 kW. Стенните Baxi са с малки размери, направени със затворена или отворена камера.


Вижте галерията
Съставът
Серията Baxi Slim включва отворени и затворени горелки в своята гама.
В допълнение, списъкът включва проби с една и две вериги... Едноконтурните имат мощност от 24 и 30 kW (със затворена горелка) и от 15 до 62 kW (с отворена горивна камера),
Двуконтурните модели се предлагат в 24 и 30 kW (със затворена горелка) и само 24 kW с отворена горелка.
Всички модели имат подходящите обозначения в маркировката, благодарение на които можете да определите вида на конструкцията:
- Цифрите 1 или 2 показват броя на контурите.
- iN - отворена горелка, няма елементи от хидравличната група - помпа, манометър, разширителен резервоар.
- i - отворена горивна камера, има хидравлична група.
- FiN - Затворена горивна камера, без елементи от хидравличната група.
- Fi - затворена горелка, има хидравлични елементи.
ВАЖНО!
Моделите без хидравлична група са много по-евтини, но те трябва да инсталират циркулационна помпа като допълнителен елемент, в противен случай охлаждащата течност няма да циркулира и системата няма да работи.


Стенни котли
Стенните газови отоплителни агрегати все още се търсят повече от подовите модели. В края на краищата те най-често се инсталират в кухнята: има всички комуникации, необходими за работата на тези устройства. Поради това дизайнът е разработен, като се вземе предвид мястото на инсталиране: по-подходящ за кухни. Стенните газови котли Baxi не правят изключение - те са направени с наистина италианска елегантност.
Luna3 ("Луна 3") и Luna3 Комфорт) - газови агрегати от трето поколение за отопление и отопление на водата. В тези линии има котли с един кръг - само за отопление, има два - освен отопление, водата се загрява и за битови нужди. Котлите се произвеждат със среден диапазон на мощност - 24 kW до 31 kW. За бързо нагряване на водата топлообменникът, инсталиран в котлите Luna, е голям, в тях има месингова хидравлична група. В моделите за захранване с топла вода е монтиран разходомер с турбина. Luna 3 може да работи съвместно със слънчевата верига Baxi.


Двуконтурни газови котли "Baksi"
Една от автоматичните функции, която отличава Luna 3 от аналозите, е програмирането на параметрите на отопление за една седмица. Друга по-често срещана е самодиагностиката - на редовни интервали от време се проверяват ключови показатели на системата и се сравняват с референтни стойности. Резултатите от теста се показват на LCD дисплея. Друга отличителна черта е настройката на работата на горелката и подаването на газ, въздух според времето навън, за което се използва специален датчик, инсталиран отвън. В зависимост от показанията му се избира интензивността на горенето.
Luna 3 Comfort, с подобна функционалност, се отличава с наличието на специален панел: той може да бъде свален от котела. Той е свързан към оборудването с еластичен кабел. При поискване се инсталира безконтактна версия. Дистанционното управление има вграден сензор, който следи за климатичното състояние в стаята; възможно е да настроите таймер за отопление и подаване на топла вода.
Основна 5 и ECO Compact - единици от пето поколение малки размери (70 * 40 * 30 см). Удобен LCD панел е разположен в долната част на корпуса. Управлението е лесно, лесно, настройването и промяната на температурата на охлаждащата течност или горещата вода се извършва с няколко щраквания. Тези линии използват нов принцип на контрол за наличие на пламък, нови сензори за отстраняване на продуктите от горенето и наличие на тяга. Тези нововъведения дават възможност за по-точно регулиране на работата на горелката и подаването на въздух към реалното състояние на системата. Също така, тези нови измервателни устройства дават възможност за точна настройка на работата на оборудването в съответствие със състоянието на системата (регулиране на горенето според количеството на тягата и количеството въздух, подаван към блока на горелката), което прави работата на оборудването по-стабилно, дори когато параметрите се променят.


Висящи газови котли baxi Main 5 ("Main 5") и ECO Compact
Основните 5 блока се предлагат с две вериги, мощност от 14 kW до 24 kW. Бързото загряване на водата се осигурява от битермален топлообменник.
Устройствата от линията ECO Compact се предлагат с един или два водни кръга за отопление, вариращи от 14 kW до 24 kW. Те имат компактна група хидравлика. На входа на първичния топлообменник от неръждаема стомана има подвижен филтър, вторичният за подаване на топла вода също е направен от неръждаема стомана, но има форма на плоча.
Всички котли от тази група са оборудвани със защита от замръзване, възможно е да се свърже сензор, който измерва външната температура с последващо регулиране на системата към тези параметри.
Fourtech (Fortech) и ECO Four ("Eco Fo") окачени газови котли от трето поколение, които са разработени на базата на линията ECO-3 Compact. Има както едноконтурни, така и двуконтурни инсталации, със затворена или отворена горивна камера. Мощността на агрегатите все още е в същата рамка - от 14 kW до 24 kW, размерите са малки - 700 * 400 * 300 мм. В котли с водоснабдяване с топлообменник от неръждаема стомана. Всички блокове имат вградена защита от замръзване, хидравлична група с трипътен клапан, захранван от електричество и входящ филтър за студена вода.


Котли "Baksi" Fourtech и ECO Four
Nuvola3 Комфорт и Nuvola3 BS40 - стенни газови котли с вградени котли за отопление на водата.
Nuvola 3 BS40 се предлага с мощност от 14 kW до 28 kW, емайлиран резервоар за 40 литра. Той може да приготви до 400 литра гореща вода за 30 минути (с температурна разлика от 30oC). Състоянието на оборудването се показва на широк LCD дисплей.
Nuvola 3 Comfort има по-голям диапазон на мощност - от 14 kW до 32 kW, 60-литров резервоар за вода е направен от неръждаема стомана, вграден разширителен резервоар. Можете да приготвите 460 литра гореща вода за половин час, при условие че тя се нагрява при 30oC. Този модел има дистанционен цифров панел, който показва текущото състояние на оборудването, от който можете да настроите таймери за подаване на топла вода и отопление. Панелът има и вграден температурен сензор, който предава информация на котела за климатичното състояние в помещението.
Спецификации
Обмислете общите технически характеристики на популярните модели на подови котли Baksi Slim:
| Характеристика | Едно верига | Двойна верига | ||||||
| 2.300 Fi | 2.230i | 2.300 i | 1.230Fi | 1.300Fi | 1.150i | 1.230i | 1.300 i | |
| Ефективност,% | 90 | 90,2 | 90 | 90,2 | 90 | 90,3 | 90,2 | 90 |
| Тип горелка | Близо | Отворете | Отворете | Близо | Близо | Отворете | Отворете | Отворете |
| Разширителен резервоар | 10 л / 1 бара | |||||||
| Вграден обем на котела, l | 60 | 50 | 50 | — | — | — | — | — |
| Обем на водата в котела, l | 14,6 | 11,8 | 14,6 | 11,8 | 14,6 | 9 | 11,8 | 14,6 |
| Разход на газ, m3 / h | 3,49 | 2,59 | 3,49 | 2,59 | 3,49 | 1,74 | 2,59 | 3,49 |
| Брой секции на топлообменника | 5 | 4 | 5 | 4 | 5 | 3 | 4 | 5 |
| RH температура | 35-85° | |||||||
| мощност, kWt | 29,7 | 22,1 | 29,7 | 22,1 | 29,7 | 14,9 | 22,1 | 29,7 |
| Височина | 850 мм | |||||||
| Ширина | 650 мм | 350 мм | ||||||
| Дълбочина | 600 мм | 596 мм | 676 мм | 520 мм | 600 мм | 680 мм | ||
| Тегло, кг | 177 | 176 | 191,5 | 118 | 144,5 | 93 | 119,5 | 143 |
Предимства и недостатъци
Предимствата на котлите Baksi Slim включват:
- Висока надеждност, устойчивост на външни и технологични натоварвания.
- Способността за отопление на големи площи.
- Използването на чугунени части (топлообменник) увеличава експлоатационния живот на котлите с около 5 години.
- Висока ефективност на оборудването, ефективността на което е по-висока от 90%.
- Широки възможности на котли, позволяващи монтаж в отоплителни кръгове от различни видове.
- Възможността за едновременно отопление на помещенията и подаване на топла вода.
- Самодиагностика, наличие на контрол върху работата на всички важни структурни елементи.
- Растенията са адаптирани към руските технологични условия.
Недостатъците на котлите се считат за:
- Нестабилност на единиците. Прекъсването на тока означава, че отоплителният кръг на къщата е прекъснат.
- Взискателни инсталации за стабилност на електрозахранването.
- Теглото на котлите е голямо, което затруднява транспортирането.
- Цената на оборудването и резервните части е много висока и е важен фактор, ограничаващ търсенето.
Предимствата и недостатъците на подовите котли Baksi се различават малко от качествата на други образци, тъй като те са пряко свързани с конструктивните характеристики на тези инсталации.


Газов котел модел MAINFOUR 240 Fi Baksi: рецензии
Котелно оборудване Baksi има положителни отзиви, така че е търсено сред собствениците на жилища. Потребителите отбелязват, че агрегатите имат добра мощност, която е 24 kW. Всичко това прави възможно отоплението на жилища с обща площ от 240 квадратни метра.
Също така, повечето потребители харесаха превъзходния коефициент на производителност на MAINFOUR 240 Fi модула и модела Apex.:
- Възможно е да се използва природен / втечнен газ като гориво за уреда.
- Горивната камера не е отворена. Разходът на газ е само 2,73 кубически метра на час.
- Корпусът на оборудването е много здрав, а естетиката е отлична.
- Температурният режим в устройството се контролира просто: в този котел е възможно да се настроят 35-55 ° C.
- Размерите на устройството са доста компактни. Широчината му е приблизително 40 см, височина 73 см и дълбочина само 29,9 см.
Също така, потребителите харесаха електрическата защита, която е отговорна за предотвратяването на образуването на котлен камък. Има термостатна защита, за да се избегне прекомерно нагряване на вода в камерата на топлообменника. Всичко това значително увеличава срока за успешна експлоатация на съвременното оборудване.
Този модел газово оборудване Baksi получава различни отзиви от професионалисти. Много водещи експерти харесват предпазителя в това устройство. Котелът е монтиран директно в отоплителния кръг, което е много добре. Също така, експертите от положителната страна дадоха характеристика на системата за защита от замръзване. Той функционира както трябва и почти никога не се проваля. Но в някои ситуации вграденият термостат се проваля незначително. Също така е отбелязан момент, тъй като неправилното показване на данни може да причини прегряване на водата. Но в тази ситуация техническата поддръжка на сервизния център Baksi ще помогне, например, RDTR в UAH.
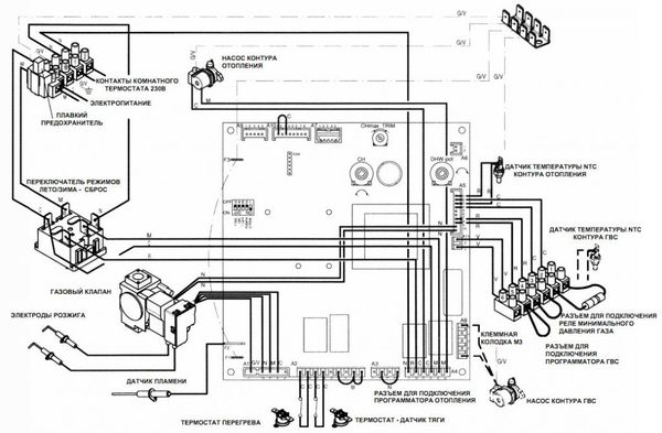
Устройство
Устройството на блоковете не се различава значително от аналозите на други производители или общоприетите схеми.
Котлите Baksi Slim се състоят от следните блокове:
- Газова горелка отворена или затворена.
- Топлообменник от секционен тип, изработен от чугун.
- Циркулационна помпа.
- Трипътен клапан.
- Разширителен резервоар.
- Вентилатор на турбокомпресора.
- Платка за самодиагностика и сензорна система.
Работата на котела се основава на процеса на нагряване на охлаждащата течност и организиране на нейната циркулация.Нагряването се извършва в топлообменник, където отоплителният агент получава топлинна енергия от изгарянето на газ.
Горещата охлаждаща течност преминава през трипътен клапан (смесителна единица), където в нея се смесва по-студен обратен поток в определено съотношение.
Оказва се OM на необходимата температура, която се изпраща към системата. Топла вода се подава към крановете след преминаване през топлообменника.
Температурата му зависи от интензивността на синтактичния анализ, колкото по-отворен е кранът, толкова по-студен е.


Къде се използва
Подовите котли от серията Baksi Slim имат големи възможности за отопление на помещенията.
За разлика от монтираните на стена инсталации, които са ограничени по своите възможности, отделните етажни проби са в състояние да нагреят до 600 м2, което съответства на площта на индустриална работилница или доста голям магазин, обществен център и т.н.
За отопление на частни къщи се използват модели с относително ниска мощност, съответстващи на размера на къщата.
Те са фокусирани върху доставката на топла вода и отопление, докато мощните инсталации затоплят основно отоплителната среда за отоплителния кръг на помещението..


Стенни газови нагреватели
Монтираните на стена модули са достатъчно леки и компактни. Вътрешните клиенти станаха популярни серии ECO, Luna, NUOVA, които са напълно адаптирани към особеностите на руските условия. Специална платка извършва диагностика на работата на оборудването и осигурява перфектно функциониране дори когато налягането на газа падне.


Стенните котли baxi се отличават с наличието на екран с течни кристали, който ви позволява да наблюдавате параметрите на устройството. В същото време устройството работи напълно автономно, не изисква намеса и дава възможност устройството да бъде оставено без надзор за дълго време.
Системата от сензори и термостати осигурява навременна реакция на промените в температурата в помещенията и времето на открито. За да се увеличи ефективността на оборудването, е инсталиран стаен термостат, който автоматично поддържа зададената температура в помещението. Ефективността се увеличава с допълнителен външен сензор.
В линията на монтирани на стена агрегати могат да се проследят две посоки по отношение на метода за нагряване на вода, всяка от които е оборудвана със съвременно оборудване, което осигурява максимална функционалност на модела.
Оборудвани с битермален топлообменник, те бързо загряват течащата вода благодарение на директното нагряване на намотката. Простотата на дизайна гарантира лекота на поддръжка и ако е необходимо, ще бъдат извършени ремонти в един от многото сервизни центрове. Надеждността на устройството се доказва от фабричната гаранция за петгодишна безпроблемна работа.
Интелигентната автоматизация ще включи оборудването само при необходимите условия, а модулацията на пламъка ще помогне за премахване на спада на температурата на водата.
ЧЕТИРИ ТЕХНИКИ
Този ултра компактен котел не изисква много място за монтаж, а композитното тяло осигурява минимално тегло. Основната разлика между модела е специален блок, който ви позволява да регулирате потока на гореща вода и да регулирате температурата на охлаждащата течност. Турбинният разходомер ще осигури пълна автоматизация на контрола на температурата.
ЛУНА
Гамата от модели LUNA обединява линия от високоефективни двуконтурни котли с LCD екран и с ниско тегло, осигуряваща разход на газ от 3,2 м3. Тази категория включва устройства с дистанционно управление, което позволява, като се вземе предвид прогнозата за времето, да се настрои автоматизация за следващите две седмици, спестяване на консумация на енергия и коригиране на възможни грешки в стандартните настройки.


В тази серия има модели, които позволяват външно инсталиране и преконфигуриране за работа на втечнен газ, както и осигуряване на свързването на система "топъл под".
ECO Four
Котлите ECO Four имат рекордно ниско тегло (под 30 кг) и малки размери.Предлагат се модели в единична и двуконтурна, оборудвани с меден топлообменник и удобен информативен дисплей. Такива устройства лесно се инсталират във всяка стая, заемат минимум пространство и се вписват естетически във всеки интериор.
Наличието на електронна модулация на горенето дава възможност за постигане на икономичен разход на гориво, а топлообменникът, покрит с антикорозионно съединение, на практика изключва повреда на оборудването. В приложените подробни инструкции на руски език можете да намерите информация за връзката, условията за използване, както и за процедурата за действие в случай на възможни неизправности.
Упътване
За работата на котлите Baksi Slim е необходимо само да се създадат подходящите условия - да се свържат подходящите комуникации, да се осигури непрекъснато и стабилно снабдяване с електричество и газ, да се организира водоснабдяване и да се свърже отоплителен кръг.
Не се изискват допълнителни действия от потребителя, с изключение на текущата настройка на желаната температура.
Поддръжката на котлите, отстраняването на пепел и други работи трябва да се извършват веднъж годишно.
За да направите това, трябва да поканите специалист от сервизния център с умения и опит в обслужването на такива инсталации.
ЗАБЕЛЕЖКА!
В случай на повреди, грешки или други неизправности котелът трябва незабавно да бъде спрян и майсторът да бъде извикан за ремонтни дейности.


Отоплителен котел Baksi (видео)
Котлите Baksi са се доказали от най-добрата страна и специалист на компанията производител ще ви помогне да изберете висококачествен агрегат. Този тип оборудване се счита за висококачествено и издръжливо.
Коментари (1)
0 Артем 14.02.2018 13:06 Имаме газов котел Baxi main 24 fi. За 5 години работа нямаше оплаквания. Но през последните месеци липсва търпение. Когато си вземете душ, налягането в котела пада и вместо топла вода тече студена вода, батериите стават студени. И така е стабилен 1-2 пъти седмично. Това никога не се е случвало досега! Каква е причината? Как да го поправя?
Цитат
Опресняване на списъка с коментари RSS канал с коментари за тази публикация
Направи си сам персонализация
Самонастройката на котлите се състои в инсталиране, свързване на всички необходими комуникации и захранване.
След това е необходимо системата да се напълни с вода, за която се отваря доливният клапан и върху манометъра се формира налягане от 0,7-1,5 mbar.
След това се извършват следните действия:
- Захранването се включва.
- Газовият клапан се отваря.
- Чрез завъртане на съответния превключвател се включва режимът "лято" или "зима".
- Настройва се температурата на отвеждащия въздух и подаването на гореща вода,
След това котелът ще започне да работи, горелката ще се запали и охлаждащата течност ще циркулира.... Силно не се препоръчва да правите по-фини настройки сами, тъй като съществува риск от счупване или повреда на скъпа инсталация.
Инструкция за изтегляне
Можете да изтеглите инструкцията от тук.


Основните характеристики на стенни газови котли "Baksi"


- Непрекъснато се извършва модулация на пламъка. Това подобрява ефективността и спестява газ.
- През зимата, при ниски температури, когато налягането на газа падне до 5 mbar, устройството работи безпроблемно.
- Достатъчно е да смените струите и да пренастроите автоматиката на газа на котела - и той ще премине от природен газ към втечнен газ.
- За материала на горелките е използвана неръждаема стомана и това значително е увеличило експлоатационния им живот.
- На входа е инсталиран филтър за студена вода.
- Можете да инсталирате стаен термостат или програмист на режим.
- Максималното налягане в отоплителната система е 3 бара, в контура за БГВ - 8 бара.
Ценови диапазон
За да закупите котел Baxi от серията Slim, ще ви трябват от 60 до 230 хиляди рубли. обхватът е голям, но изтичането на показателите за мощност на инсталациите също е много значително.
Когато купувате котел, трябва да имате определена сума пари, за да можете веднага да закупите всички необходими допълнения:
- Комин.
- Волтажен регулатор.
- Воден филтър.
- Сключете споразумение за гаранция.
- Платете доставката на котела до мястото на инсталиране.
ВАЖНО!
Допълнителни елементи добавят към цената, но те са абсолютно необходими. Опитите да се направи без тях обикновено водят до още по-големи разходи или пълна загуба на котела.




