Особености на подреждането на зимната водоснабдителна система
Необходимо е непрекъснато водоснабдяване в страната, при условие че пребиваването в къщата ще бъде целогодишно, а не временно.
Източници на вода:
- добре;
- добре.
Зимното водоснабдяване в селска къща е автономна водоснабдителна система, която има както положителни, така и отрицателни характеристики.
Професионалисти:
- автономност и възможност за ръчен прием на вода;
- дълголетие на водоизточника;
- самостоятелно изграждане на кладенец;
- самопочистване на кладенеца.
Минуси:
- при нарушаване на правилата за инсталиране на водоприемник, замръзване на елементите на системата;
- промени в нивото на водата;
- възможността за проникване на замърсена вода от повърхността на почвата.
Зимната версия на водоснабдяването има редица характеристики:
- задължителна консервационна система;
- монтаж под наклон;
- изолация на водоизточника.
Системата за опазване може да бъде пропусната, ако резиденцията е целогодишна и не е необходимо периодично да се източва водата.
Видео изход и диаграми
Както можете да видите, на строителния пазар са представени голям брой специални материали за топлоизолация на водоснабдителна система. Можете да намерите съвременни решения на този проблем или да се възползвате от по-стари разработки, които ще струват значително по-малко.
Погрижете се предварително за подреждането на водопровода и се насладете на вкусна питейна вода през зимния студ!
Почти всички комуникационни технологии са станали достъпни днес. Така че, много хора решават да извършат зимно водоснабдяване в страната със собствените си ръце. Тази мярка ви позволява удобно да отседнете в селска къща по всяко време на годината.
По-правилно би било да се нарича такава система целогодишно, защото тя може да се използва по всяко време, а не само през зимата. В тази статия ще анализираме основните свойства на създаването на такава структура.

Такава система ще осигури комфортен престой в селска къща по всяко време на годината.
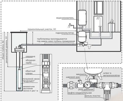
Методи за организиране на зимно водоснабдяване
Инсталирането на подземен тръбопровод трябва да бъде добре обмислено. Има 3 начина за инсталиране на целогодишно водоснабдяване: задълбочете водоснабдителната система, така че да не замръзне, изолирайте водопроводната система или я задълбочете с изолационни елементи. Необходима е подготовка на изкоп, в който ще бъде монтиран зимният вариант на водопровода.
Под дълбочината на замръзване
Дълбочината на замръзване зависи от географското местоположение и климатичните условия. Тръбата се полага под дълбочината на замръзване със средно 0,3 м. Преди да се определи дълбочината на изкопа, трябва да се проучат статистическите данни за метеорологичните условия за последните 5-10 години.
| Разнообразие от материали | Полипропилен | Метален | Подсилена пластмаса |
| професионалисти |
|
|
|
| Минуси |
|
|
|


ВиК схема в частна къща.
По време на проектирането на зимно водоснабдяване от кладенец или кладенец, трябва да се има предвид, че колкото по-малко фуги в тръбопровода, толкова по-малко шансове за теч. Ако е необходимо да закачите частите, осигурете плътността на връзката.
Последици от липсата на херметичност:
- недостъпност на проблемната зона;
- изкоп на изкоп;
- през зимата е възможна почивка.
Диаметърът на тръбите се избира въз основа на обема на потреблението на вода и дължината на конструкцията.
Изолация на водопровод
Нито един метод за монтаж не осигурява защита срещу замръзване на водоснабдителната система през зимата, но ако следвате прости правила, можете да избегнете допълнителни проблеми. Дълбочината на полагане на водната линия е 0,6 м. Изкопът е разположен с тухли или бетонни блокове.
Методи за изолация на тръбопроводи:
- екструдиран пенополистирол;
- Стиропор;
- минерална вата;
- електрически проводници.
| Вид на материала | Екструдиран пенополистирол | Стиропор | Минерална вата |
| професионалисти |
|
|
|
| Минуси |
|
|
|
Проводниците, които загряват водопровода, са разположени по цялата му дължина. Сензорът регулира температурния режим. Нагревателният кабел се предлага от вашия специализиран търговец.


Изолация на тръбопровода.
Полагане на тръби под дълбочината на замръзване
Дълбочината на замръзване на почвата ще зависи от особеностите на местния климат.
Препоръчва се тръбопроводът да се постави в земята без допълнително изкуствено отопление, когато замръзне на дълбочина 170 см. Полагането на зимна водоснабдителна система със собствените си ръце в страната е както следва:
- необходимо е да се изкопае изкоп с 25 см по-дълбоко от точката на замръзване;
- на дъното му се поставя пясък с дебелина 10 см;
- след това се полага техническа тръба с диаметър, по-голям от този на водоснабдителната система, в нея трябва да се побере топлоизолация;
- в него се поставя водопроводна тръба, обвита в специален топлоизолационен материал;
- идеалното решение би било използването на тръбопровода без връзки на труднодостъпни места, това ще предпази собствениците от възможни непланирани ремонти и ненужни финансови разходи.
Сред материалите на тръбопровода могат да се използват метал, различни негови сплави, но най-подходящ се счита полиетиленът с ниско налягане. Не корозира, замръзва по-силно и става по-малко запушен.
Когато е възможно, дебелината на стената на тръбопровода трябва да бъде възможно най-голяма. Дълбочината на замръзване на почвата се изчислява въз основа на температурния режим на най-студените дни през последното десетилетие.
Организация на зимното водоснабдяване
Инсталирането на водопроводната система се извършва на няколко етапа:
- Подготвителен.
- Инсталация.
- Проверка.
Изолираме помпата за водоснабдяване
Водоснабдителната система напълно се нуждае от изолация, включително помпата.
Материалът за изолационно оборудване е същият като за изолиране на водопроводна линия:
- Екструдиран пенополистирол.
- Стиропор.
- Минерална вата.
Не е необходимо оборудването да бъде изолирано, ако е разположено под дълбочината на замръзване. Мястото, където се свързват водопроводите и помпата, също е обект на изолация. Ставата се нарича яма. Ямата трябва да бъде покрита с тухли, а подът е покрит с бетонна замазка.
Изолираме хидроакумулатора
Хидроакумулаторът е резервоар за съхранение, работещ под налягане, контейнерът трябва да е плътно. Вътрешната обвивка на хидроакумулатора е еластична мембрана, уязвим елемент на хидравличната система, който не може да издържи на минусови температури. Обшивката на хидравличната система е направена с изолационен материал.
Направи си сам топлоизолация на акумулатора.
Разновидности на изолация за хидроакумулатор:
- Екструдиран пенополистирол.
- Стиропор.
- Минерална вата.
- Базалтова вълна.
- Изолация с фини мрежи.
Ние се грижим за водопроводи
Елементите на водопроводната система трябва да бъдат избрани с високо качество, с дълъг експлоатационен живот.
Поставяме дренажния клапан и превключвателя за налягане
Консервационната система включва инсталиране на дренажен клапан. Възможността за източване на вода от захранващата система ще спести водоснабдяването, ако се наложи при продължително отсъствие през зимата.
Реле за налягане е елемент от водоснабдителната система, който регулира непрекъснатата работа на хидравличната система. След като конструкцията е напълно напълнена с вода, релето автоматично изключва помпата до следващата употреба.
Нанасяне на кипяща вода
Размразяване на метални тръби с вряща вода
Ако водопроводната тръба е разположена на открито място, можете да използвате топла вода, доведена до кипене, за да я размразите. Това се отнася за тръби, разположени близо до къщата, в гаража или в лятната кухня, която няма отоплителна система.
Разберете цената на отоплението
- Водата се загрява до вряща вода, излива се в чайник или друг съд и след това се излива директно върху участъка на тръбата, който трябва да се размрази.
- Процесът на нагряване на водоснабдителната система ще бъде по-ефективен, ако преди да използвате топла вода, тръбата е увита на определено място с възможно най-много кърпа. Този ход ще позволи на водата във влакната на материала да поддържа висока температура за по-дълго време, така че тръбата ще се размразява по-бързо.
Размразяване с гореща вода
Ако участъкът от тръбата, който трябва да се затопли, се намира в почвата, тогава работата по отоплението може да отнеме много време. В този случай трябва или да проявите търпение, или да използвате друг по-бърз метод.
Ремонт на отоплителни системи
Малки трикове за инсталиране
Преди започване на работа се съставя диаграма или проект на водоснабдителна система. Диаграмата трябва да включва всички елементи на системата с изчисляване на диаметъра на използваните тръби и броя на спомагателните части (съединители, фитинги, обем на изолационния материал). По-добре е да се подготви изкоп за тръбопровода в сухо и топло време.
Инструкции стъпка по стъпка за инсталиране:
- Подготовка на проекта.
- Подготовка на изкопа.
- Подготовка на помпата и хидравличната система, проверка на пълния комплект.
- Изолация и монтаж на тръби в изкопа.
- Монтаж на водоприемни елементи в кладенеца (трябва да се помни, че ще трябва да пробиете бетонни пръстени в кладенеца, за да монтирате водоприемния елемент, следователно трябва да имате ударна бормашина или друг мощен инструмент).
- Свързване на всички инсталирани елементи помежду си.
- Ако окабеляването в къщата е инсталирано предварително, системата веднага се проверява за течове. Ако подаването на вода се извършва без прекъсване, тогава изкопът се подлага на, ако е необходимо, допълнително затопляне и покриване с почва.
Плътността на водоснабдителната конструкция на фугите се осигурява с помощта на специален уплътнител на силиконова основа.
Потопяемото устройство се спуска във водата. По време на приема на вода, устройството не трябва да бъде възпрепятствано от филтриращите елементи, използвани на дъното на кладенеца.
Изолация на тръбопровода
Полагайки зимно водоснабдяване от собствения ни водоприемник под формата на кладенец или кладенец, изкоп с дълбочина половин метър ще бъде достатъчен. Тръбопроводът трябва да бъде поставен в него в изолирана форма.
За да направите това, на дъното на канавката, изработена от тухли или други строителни материали, е изложен улук, където водопроводната тръба е поставена увита в специална строителна топлоизолация.
От горе канавката е покрита със строителен материал и покрита с пръст. Необходимо е да се осигури хидроизолация на улука, което ще увеличи експлоатационния живот на водоснабдителната система. На това място се засаждат едногодишни растения, позволяващи достъп до улука, ако е необходимо.
Има два основни вида изолация:
- специални фабрични топлоизолационни продукти за тръби, съответстващи на техния диаметър;
- изолационен материал, произведен в ленти или слоеве, който се използва при обвиване на повърхността на тръбите.
Методи за продухване на тръби в страната без компресор
При липса на мощен компресор е напълно възможно да го направите сами. За тази цел ще ви трябва минималното количество необходимо оборудване и допълнителни неща:
- Устойчив полипропиленов или тефлонов контейнер;
- Пробивна машина;
- Стъпка бормашина;
- FUM лента;
- Излишен велосипед или автомобилна камера;
- Манометър за налягане в гумите (струва не повече от 100 рубли в магазините за автомобили и велосипеди);
- Сферичен кран (необходим за изключване на подаването на въздух);
- Няколко гъвкави маркуча за водоснабдяване;
- Съединители с резбови връзки за връзка с кутията.


Процесът на създаване на най-простия компресор за продухване на тръби
- Пробийте три дупки отстрани на кутията. Техният диаметър трябва да е малко по-голям от фитингите;
- Поставете фитингите в кутията, направете уплътнения от старата камера. И след това ги затегнете здраво с болтовете;
- Трябва да свържете обикновена крачна помпа за надуване на колелата или малък автомобилен компресор към един фитинг;
- Свържете маркуча здраво към втория фитинг, след това завийте сферичния кран и след това отново гъвкавия маркуч. Не забравяйте да запечатате всички връзки с FUM лента;
- В третия фитинг се завинтва манометър за наблюдение на налягането в кутията.
Как да възстановите водоснабдяването
Тази задача е по-малко обезпокоителна. За да възобновите водоснабдяването, трябва да направите проста работа: затворете дренажния (ите) клапан (и) и отворете крана на подаващата вода.
Разбира се, ако редовно идвате в дачата през зимата и ще трябва да източвате и пълните водата многократно, ще трябва да проявите търпение. Но наистина помага да се поддържа водоснабдяването и отоплението в страната на студено и да се използват без проблеми при нужда.
Не се отчайвайте: скоро идва пролетта и ще бъде възможно да започнете да инсталирате нова - модерна, надеждна и икономична водоснабдителна система. И как да го направите, какви тънкости и нюанси да вземете предвид в устройството, прочетете в следващите статии.
Изцедете водата! Съвети, докато чакате слана
30 септември 2013 г.
Слушам
81681
Лятото винаги завършва по-рано, отколкото бихме искали. Изглежда, че тревата все още е зелена, а листата не падат, но е ясно, че много скоро ще има първите слани, а след това ще има сняг и студ.
Лятото винаги завършва по-рано, отколкото бихме искали. Изглежда, че тревата все още е зелена, а листата не падат, но е ясно, че много скоро ще има първите слани, а след това ще има сняг и студ. Почивката в дачата е към своя край и започва да се подготвя за зимата. Бързо оцветете нещо според последното слънце, проверете (с помощта на есенни дъждове) състоянието на покрива, премахнете скарата, люлката, батута, поставени на цялата площадка в плевнята ... И в края на октомври източете вода от всички устройства и устройства, в които се намира.
Понякога дори опитни собственици, които имат къща за сезонен живот, допускат грешки, като я запазват за зимата. И ако собственикът на къщата я купи през пролетта и това е първата му зима, тогава той трябва да се подготви за нея толкова внимателно, колкото Нансен за плаването на кораба "Фрам" през центъра на Арктика.


Нека оставим настрана опцията, при която електрическите нагреватели, например, топъл под, остават включени, за да поддържат положителна температура в къщата. Такова решение е изпълнено с пожар в случай на повреда на електрическото оборудване или, което се случва много по-често, "размразяване" на всичко, което се пълни с вода в случай на аварийно спиране на тока. Нека извършим "класическата" подготовка на къщата за зимата.
Водопроводни тръби
На какво трябва да обърнете внимание? Какво и къде да се отцеди? Да се разходим заедно из къщата и да видим. Очевидно на първо място трябва да се погрижите за източването на водата от водопроводите.Дизайнът на лятната водоснабдителна система може да бъде различен за всеки, материалът на тръбите и видовете клапани, работното налягане и мястото на монтаж на помпата също могат да бъдат различни, но правилно изработената система трябва да има няколко общи свойства : - Тръбите са положени така, че да имат наклон към водоизточника (например кладенец), което улеснява оттичането му. - На тръбата, през която се подава вода към къщата, има "възвратен клапан", който в режим на работа не позволява да се оттича. В зависимост от дължината на тази тръба и дълбочината на кладенеца или кладенеца, клапанът може да бъде монтиран или в кладенеца, или в къщата, до акумулатора. Задачата на собственика е да го „неутрализира“ и да гарантира, че водата се оттича обратно в кладенеца (ако се използва кладенец) или в специално подреден дренаж (ако се използва кладенец).
За това на захранващата тръба е монтиран дренажен клапан, разположен между възвратния клапан и акумулатора. Ако кранът е разположен в кладенец, той е снабден с дълга дръжка за изтегляне, което му позволява да работи, без да се спуска. Вместо ръчно управляван клапан може да се използва така нареченият „нормално затворен“ електромагнитен клапан. Когато към него се подаде напрежение, той се отваря, което позволява на водата да се оттича. Предимствата и недостатъците на това решение са очевидни - можете да източите водата, без да излизате от дома си, като просто натиснете бутон, но това изисква или мрежово напрежение, или връзка с алтернативни източници на захранване.


Ако възвратният клапан се намира в къщата, близо до акумулатора, тогава всичко е много по-просто - в правилно монтирана система участъкът на тръбата, оборудван с такъв клапан, се дублира от паралелна тръба, на която е монтиран дренажният клапан, а за ръчно управление не е нужно да се качват в кладенеца. Ако няма такава тръба с кран, тогава ще трябва да разглобите водоснабдителния блок, да го източите ръчно. Някои собственици понякога разглобяват този уред, за да се уверят, че акумулаторът е празен, вярвайки, че замръзването на остатъци от вода в него може да повреди гумената мембрана. Многогодишният опит в експлоатацията на това устройство обаче показва, че замразяването на малко количество вода в него не води до неговото унищожаване.
След като приключите с източването на водата с помощта на отводнителния кран (между другото, крановете на крановете трябва да бъдат отворени едновременно), трябва да се уверите, че тя е оставила тръбите, прокарани през къщата. При правилно инсталиране на системата, тройниците с дренажни клапани се монтират в най-ниската точка на всеки клон на тези тръби. Независимо от това, за пълна увереност в успеха, ще бъде полезно да се прочисти системата. Но за тази операция ще говорим малко по-късно.
Филтри и помпи
По правило преди и след акумулатора се инсталират филтри - механични груби и фини, въглища, йонообменни и други - довеждащи вода до необходимите параметри.


Грубият филтър, монтиран на самия вход на системата, като правило се самопочиства чрез обратно промиване, след което трябва да остане без вода. Останалите филтри имат сменяеми касети. Всички те, след източване на водата, трябва да бъдат разглобени, патрони, които не са изтекли, измити и съхранявани (ако дизайнът им позволява дълъг престой без вода).
Следващият елемент на системата, който трябва да бъде проверен, е помпата. Може да е в кладенец или кладенец, тогава няма какво да се притеснявате - в Московския регион кладенците не замръзват, поне не замръзват до дълбочината, където помпата обикновено е окачена. Ако помпената станция е инсталирана в къщата, трябва да отворите специалните запушалки за източване и да се уверите, че в корпуса на помпата не е останала вода.


Понякога трябва да се накланя, за да е сигурно, че водата се оттича напълно. Тази операция трябва да бъде описана в ръководството за помпата.
Бойлери
Сега трябва да се справим с бойлери. От течащи електрически нагреватели


водата излиза, когато системата се източи, въпреки че проверката дали това се е случило ще бъде правилното решение.Въпреки това нагревателите за съхранение от тип котел са по-често срещани. Познати са ми няколко „собственици на дачи“, които едно време са оборудвали къщи с бойлери и след първата зима са ги изхвърлили - не са успели да източат правилно водата. Как можете да избегнете грешки? На първо място, трябва да се има предвид, че тръбата, през която се подава гореща вода към смесителя, я отвежда от горната част на резервоара, а тръбата за подаване на студена вода трябва да се използва за източване. Обикновено върху него е монтиран предпазен клапан, чиято цел е да се изключи възможността нагревателни елементи да работят без вода в аварийни ситуации или да започне изпускането на вода при надвишаване на работното налягане. Формално казано, чрез предпазния клапан, отваряйки го ръчно, можете да източите водата от резервоара. Това обаче изисква търпение. Препоръчително е да поставите тройник, снабден с дренажен кран с дренажен маркуч между предпазния клапан и входа за студена вода.


Можете да правите без кран,


но след това всеки път, когато водата се източи, ще трябва да махнете предпазния клапан и да замените например кофа. Ако обемът на резервоара надвишава 40-50 литра, дренажният клапан, маркучът, от който е свързан към канализацията, е единственият начин за бързо и удобно освобождаване на нагревателя. В този случай не забравяйте, че ако има септична яма, не можете да излеете гореща вода в нея - микрофлората няма да устои на това.
Когато източвате вода от резервоара, оставете въздуха да попадне в него. Най-добре е да изключите тръбата, доставяща гореща вода към смесителя за това. По правило нагревателите за съхранение са окачени от горната част на стената по такъв начин, че долната им част да опира само върху нея. Когато водата спре да тече, трябва да разклатите резервоара няколко пъти, без да го махате от стената. Най-вероятно от него ще изтече още малко вода. След това можете спокойно да го оставите до пролетта.
Пречистване на системата
След като бойлерите се изпразнят и тръбите, които ги снабдяват с вода, се разкачат (като правило такива нагреватели се свързват към мрежата с помощта на гъвкави маркучи в метална оплетка), водопроводната система ще бъде разделена на няколко фрагмента, в които значително количеството вода вече не трябва да остава ... Сега, за пълна увереност в неговото отсъствие, те могат да бъдат издухани. За това се използва специален клапан, към който е свързана помпа или компресор за напомпване на автомобилните гуми. Клапанът се завинтва към краищата на тръби или гъвкави маркучи, освободени след източване на водата от нагревателите. Чрез затваряне на смесителните кранове и отваряне на отводнителните кранове, компресорът се пуска в действие и тръбите се освобождават от останалата вода. Понякога такъв клапан е монтиран за постоянно в системата.


Тъй като всички клапани в такива системи са сферични кранове,


тогава трябва да се има предвид, че те имат кухина, в която през зимата не трябва да остава вода. Това може да се случи, ако сферичният кран на тръбата е затворен преди източване на водата от тръбата. Същото важи и за смесителите с една ръка. Следователно, в края на операцията по източване на тръбата, отворете всички смесителни и дренажни клапани и ги оставете в това положение. Мрежата за душ, особено тази, която е снабдена с превключвател за режим, трябва да се извади от тръбата, да се излее (или дори да се разклати) водата, отстранена преди пролетта.
Пералня и миялна машина
В днешно време няма да изненадате съседите си в страната с пералня и съдомиялна машина. Как да ги подготвим за зимата?
Пералната машина трябва да бъде изключена от водопроводната и канализационната система, а краищата на маркучите да бъдат спуснати в съд с ниски ръбове, например в леген. Включете режима за източване. В края на работата - изключете машината от захранването и развийте капака на дренажната помпа,


заместване на някакъв малък плосък съд. Сега в машината е останало малко количество вода в дебелия гумен маркуч, свързващ резервоара с дренажната помпа.Замразяването на тази вода е допустимо, но понякога се препоръчва да обърнете колата с главата надолу и да я оставите до пролетта. Някои машини са оборудвани със специална тръба за източване на останалата вода.
По-малко ясна е ситуацията с миялните машини.


Дизайнът им е много разнообразен, пътищата на движение на водата и кухините, в които тя може да остане, се различават в зависимост от производителя на машината и нейния тип - например машините за под и маса имат забележими разлики. Ако инструкциите за колата не посочват директно, че тя може да бъде в неотопляемо помещение през зимата и няма алгоритъм за подготовката й за това, тогава е по-добре да не рискувате.
Няма дреболии
Да не забравяме, че освен водопровода, имаме и дренажна система, а водата в него също има къде да замръзне. Трябва поне да разглобите сифоните под мивките. Ако има тоалетна чиния, водата от резервоара трябва да се източи, а от водния уплътнител - да се изпомпва със спринцовка, гумена крушка и др. За да се предотврати пълненето на къщата с "ароматите" на септичната яма след изпомпвайки, антифризът се излива във водното уплътнение. През пролетта се изпомпва по същия начин като водата през есента. Разбира се, не можете да източите антифриза в септична яма.


Като правило в селските къщи има друго устройство, което изисква внимание в края на сезона, въпреки че няма нищо общо с водоснабдяването. Това е мобилен климатик. Нашият „нервен“, както казват метеоролозите, климат ни принуждава да закупим това устройство и активно да го използваме през лятото за охлаждане, а в дъждовния извън сезона - за отопление и борба с влагата.


Не забравяйте, че за разлика от климатиците за прозорци и сплит системите, монтираният на пода мобилен климатик няма дренажни тръби, а водата, взета от въздуха по време на работа, се натрупва в специален контейнер. Някои модели имат специални тръби за оттичане на вода в картер или леген по време на работа на климатика, но дори и в този случай може да остане значително количество вода вътре в него. Остатъчната вода трябва да се отстрани чрез накланяне на устройството към дренажния отвор. Освен това е много препоръчително да включите климатика за съхранение през зимата за около час в режим на вентилация, за да изсъхне топлообменника.
*** Е, приключихме с подготовката на "водосъдържащите устройства" на типична селска къща за зимата. Докато правехме това, кратък есенен ден приключи и небето беше осеяно с ярки октомврийски звезди. Дълго се дрънкахме! Сега трябва да се приберем след залез слънце ... Добре, че не се наложи да обслужваме соларния бойлер и хидромасажния душ.
Но основното е, че работата е свършена. И сега можете спокойно да си починете от дачата до следващата пролет.
Възможно ли е да се справим по-бързо?
По-бързо - възможно е, но в случай на подобрена система. Следователно тази информация ще бъде полезна за тези, които ще възстановят или сериозно ще променят своята лятна водоснабдителна система.
На първо място, можете да се отървете от главния дренажен клапан на захранващата тръба, което беше обсъдено в началото на нашия разговор и съответно да не губите време за манипулации, свързани с него. Заменя се с дренажно устройство от два вида. Първият, най-примитивният вариант е мъничък (около 1 мм) отвор в стената на захранващата тръба в кладенеца, веднага след възвратния клапан. Капацитетът на помпата е толкова голям, че наличието на такъв отвор не засяга потребителските качества на системата, но когато помпата е изключена и крановете на смесителя са отворени, водата напуска системата доста бързо. Съществен недостатък на този метод е, че водата бавно излиза дори при затворени кранове, принуждавайки помпата постоянно да се включва, за да поддържа работното налягане в системата.
Вторият, много елегантен от техническа гледна точка метод е да се инсталира на същото място енергонезависим автоматичен дренажен клапан, който отваря дренажния отвор, когато налягането в системата падне до 0,2 атмосфери, тоест когато помпата е изключен и всички кранове са отворени.
По-горе говорихме за водопроводни системи, сглобени от твърди тръби. Като правило те използват металопластикови тръби и свързващи елементи за тях, чийто избор е много голям на пазара, както и полипропиленови тръби.Такива тръби се считат за по-устойчиви на замръзване на водни остатъци в тях, тъй като имат известна еластичност. Много е удобно да ги свържете чрез заваряване, но за лятното водоснабдяване е по-добре да използвате специални съединители - в този случай през пролетта можем лесно да заменим секцията за спукване. Работното налягане в такива системи е до 3 атм., А релето, което управлява помпата, обикновено е настроено така, че да се изключи, когато налягането достигне 3 атм., И се включва при 1,7 атм.


Възможно е коренно да се промени сложността на обслужването на системата, като се използват гъвкави маркучи на площадката от кладенеца до къщата, които не се страхуват от замръзване на водата в тях. Има маркучи, които могат да издържат на високо налягане - 3-6 атм., Но можете да използвате обикновени градински подсилени маркучи. Вярно е, че те няма да издържат на високо налягане и релето ще трябва да бъде настроено така, че помпата да се изключи при 1,7-1,8 атм., Ако обаче 3-4 души постоянно живеят в къщата и те не отварят всички потупва едновременно, тогава това налягане е напълно достатъчно.


Тези маркучи могат безопасно да оцелеят при тежки студове в отсъствието на собствениците. Те могат да се полагат директно върху повърхността на земята, да се използват до късна есен и в последния момент да се навиват и отстраняват. Дори да пропуснем момента и водата в тях ще замръзне преди нашето пристигане (и ще замръзне по-рано, отколкото в тръбите, положени в къщата), те могат безопасно да бъдат оставени на местата си до пролетта.
Още по-полезна информация от света на недвижимите имоти в нашия Youtube канал Real Estate +