Водно отопление
Най-често срещаният тип системи. Има зависима и независима отоплителна система. Разпределението на отоплението на водата може да бъде еднотръбно, двутръбно (многоконтурната отоплителна система принадлежи към категорията, която включва не само двутръбна, тритръбна, но и четиритръбна отоплителна система) и колектор . Може да се разграничи подгрупа от еднотръбни системи. Нарича се бифиларна отоплителна система. При този вид отоплителна система устройствата са разделени на две части. Водата, загрята в системата, се движи през тръбите в различни посоки. В същото време температурата на водата е различна. Този тип отопление се нарича еднотръбна система. Енергийният носител е водата. Стойната отоплителна система се характеризира като еднотръбна отоплителна система, използваща хидравлична връзка и двутръбна отоплителна система за устройства за пренос на топлина.

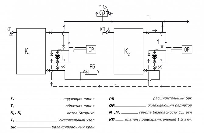
Диаграми на повдигане в бифиларна отоплителна система
Зависимата схема на свързване на отоплителна система от този тип има вертикални и хоризонтални щрангове. Единственото нещо, което ги обединява, е приликата с еднотръбна система. В такава отоплителна система за отопление на охлаждащата течност се използват елементи с автономно отопление. Те са разделени на чифт намотки. Изучавайки рецензиите, може да се отбележи, че се препоръчва да се свърже всеки от тях с възходящите и низходящите части на тръбите.
Що се отнася до двупещната система с разположение по хоризонталната линия, обичайно е да се използват тръбни отоплителни устройства. Това могат да бъдат радиатори, изработени от различни материали, конвектори и тръби. Последните могат да бъдат с ребра или с гладка повърхност.


Отоплителни радиатори
При инсталиране на хоризонтално отопление е невъзможно да се регулира температурният режим на отделните му компоненти. Допуска се верижна настройка на последователно сглобеното оборудване. За да направите това възможно, препоръчваме да инсталирате конвектори с клапан с въздушен междина.
Бифиларният отоплителен кръг с хоризонтална инсталация на предните клони е широко използван за отопление на сгради, предназначени за нуждите на селското стопанство.
Вътрешни отоплителни системи
Вътрешните отоплителни системи могат да бъдат с естествена циркулация и принудителни. Естествената циркулационна система може да има отвор за отопление отдолу и отгоре. Принципът на действие, който се използва от отоплителна система с горно пълнене, се основава на факта, че нагрятата вода има по-ниска плътност от охладената вода. Вертикалната отоплителна система предполага, че водата се издига нагоре по захранващия щранг към радиаторите. След това, отделяйки топлина, водата слиза в котела. Долното пълнене на отоплението няма общ захранващ вертикален щранг, така че водата отива директно към радиаторите.


Двутръбна отоплителна система
Има преминаващ отоплителен кръг и тупикова отоплителна система. В задънените системи горещата вода се движи през тръби, противоположни на студената вода. Безизходна система се различава от такава като преминаваща отоплителна система по броя на циркулационните пръстени. Всичко зависи от отдалечеността на котела. В задънена улица е почти невъзможно да се установят същите съпротивления. Поради това се препоръчва да се монтират устройства на малко разстояние от котела. За да бъде печеливша тупиковата отоплителна система, е необходимо да се намали дължината на линията. По-добре е да инсталирате две малки системи, отколкото една дълга.
Има и друг подвид на двутръбната система - схемата за отопление на Тихелман. Това е обратима отоплителна система.
Хората я наричат тритръбна отоплителна система, но това е грешка. В такава отоплителна система циркулационните кръгове са балансирани. Това е най-полезно за охлаждащата течност. Отоплителната система Tihelman позволява на батериите да се затоплят равномерно. Струва си обаче да се отбележи, че отоплителната система Tichelman на двуетажна къща не може да разбалансира работата си с правилното използване.
Печка с бойлер за отопление на вода


Цикъл на Тихелман - основният принцип на действие на отоплителната система със същото име
Има и "недостатъци" на системата. За монтажа на отоплителна система се изразходват повече тръби, отколкото за задънена улица. Възможно е да се отопляват сгради с малка площ. Когато купувате оборудване, не забравяйте да обърнете внимание на размера на циркулиращите пръстени. Те трябва да съвпадат по диаметър. Схемата на тритръбната отоплителна система предполага, че батериите работят хармонично. Това е важно, когато различните помещения трябва да се отопляват при различни температури. Може да е подходяща система за отопление на колектор за вас.
Затворена отоплителна система (пръстен) - този тип отоплителна система има ясно разположение на всички части и устройства.
Основният източник на енергия е водата. Отоплителните радиатори с помощта на адаптери са монтирани в една отоплителна система. Резултатът е пръстенна отоплителна система с постоянно циркулиращ енергиен носител.


Отоплителна система със затворен цикъл
Каскадната отоплителна система е чудесен тип отоплителна система. Такава система работи по проста схема. Двата бойлера трябва да бъдат свързани с помощта на регулатори. В резултат на това имаме повишаване на ефективността на системата. Това решение провокира отоплителната система да работи при максимален разход на ресурси. Както можете да видите, такова каскадно медно отопление има плюсове:
- този вид отоплителна система може да отоплява голяма сграда и дори частично да доставя топла вода до апартаменти;
- икономично използване на енергийните ресурси. Два котла консумират по-малко гориво и в същото време отопляват голяма площ;
- по време на монтажа на оборудването не възникват трудности. Размерите на котела са малки, което е подходящо за помещения с малка площ.


Схема на каскадна отоплителна система
За проблема с топъл под
Водното подово отопление, което е класическа система, е доста сложна система. За нейната работа ще ви трябват:
- колекторни гребени, които разпределят и контролират циркулацията на охлаждащата течност;
- инжекционни помпи, които може да се нуждаят от няколко;
- достатъчно мощен отоплителен котел, работещ на твърдо, течно гориво или газ.
Обемът на охлаждащата течност вътре в конструкцията на тръбите за подово отопление е доста голям. Това причинява различни технологични характеристики на работата на системата. Възможно е да възникнат вентилационни отвори и други проблеми, които могат да намалят ефективността на отоплението.
За разлика от класическите, водното електрическо подово отопление е освободено от почти всички проблеми на стандартната система. Те обаче имат редица предимства.
Инверторно отопление
Системите за отопление с електричество имат много положителни характеристики. Леснотата при инсталирането на такова оборудване е, че във всяка сграда има електричество. За да инсталирате инверторно отопление у дома, не е необходимо да издавате разрешителни. Също така, хиперинверторната отоплителна система спестява място. Обърнете внимание на цената. Цената на инверторното отоплително оборудване е значително по-ниска от другите отоплителни системи. Котелът може да бъде заменен с инвертор, той е много по-евтин.
Как работи инверторното отопление със собствените си ръце? Електричеството се подава към котела през нагревателния елемент. Погрижете се да предпазите оборудването от повреди и изолирайте сградата, за да сведете до минимум топлинните загуби. Принципът на работа на инверторен котел е такъв, че в него постоянно се генерира индукционен ток. В случай на прекъсване на електрозахранването в мрежата, котелът може да работи на захранване от батерията. Котелът се състои от две части - магнитна част и топлообменник.


Компоненти на инверторния котел
Защо инверторният котел е толкова добър? Поради факта, че той няма нагревателен елемент в структурата си, това го прави по-практичен за използване. Поради факта, че в системата е вградена помпа, енергийният носител се загрява по-бързо. Няма големи изисквания за избора на гориво.
Принципът на действие е същият като този на отворена зависима отоплителна система, тъй като нагревателните елементи не влизат в контакт с различни среди.
Не забравяйте обаче, че с всички положителни характеристики можете да намерите недостатъци. Инверторният котел е много по-скъп от нагревателен елемент. Също така самият котел е доста обемен и не е подходящ за помещения с малка площ. За да настроите предварително зададената температура или да намалите индикаторите, в котела трябва да бъде вградена система за автоматично регулиране.
Капилярни постелки и охлаждане на помещението
Капилярните постелки не само вършат отлична работа за отопление на пространството през зимата. През лятото те са в състояние да охладят стаята, така че не е нужно да харчите пари за закупуване на климатик. Режимът на охлаждане работи на същия принцип като отоплението - той е равномерно разпределен в пространството и създава усещане за естествена прохлада. По този начин е изключена възможността за настинка, тъй като при използване на климатик, който издухва студен въздух в една посока, и не е нужно да се обаждате на техник за почистване на климатика и подмяна на филтри.
Яна и Владислав Коренюгини, архитекти-дизайнери
Отопление с електродни котли
Електродното отопление работи чрез йонизираща вода. В процеса се образуват йони с положителни и отрицателни заряди. Частиците се приближават до плочите на електродите и в резултат на контакта се генерира свободна енергия. Той се освобождава по време на работа на котела, което води до нагряване на водата. Тъй като силата и посоката на тока не са постоянни и могат да променят посоката, частиците не се утаяват върху нагревателните плочи.
Видове отопление с топла вода


Електроден котел
Кои са положителните страни на такова отопление:
- Ефективността е доста висока;
- няма нужда да регулирате ръчно температурата;
- икономично финансиране за отопление;
- висок топлообмен;
- възможността за смяна на нагревателя;
- с нисък разход на енергия, стаята се затопля достатъчно бързо, тъй като скоростта на топлопреминаване е висока;
- ниска цена на монтажни и монтажни работи;
- не е задължителна близост до газопроводи.
Анодно-капилярна отоплителна система
Анодно-капилярната отоплителна система е проектирана според принципа на поляризация на водните молекули. Този процес се извършва в случай на излагане на вода с променлив ток. Капилярният метод дава възможност за разширяване на контактната площ на водата и нагревателните елементи. Това води до минимизиране на загубите на топлинна енергия. Това е основната разлика между този тип отопление и сортовете стомана.


Котел за анодно отопление
Понякога има процес, подобен на електролизата. Този процес обаче е рядък, тъй като съставът на горивото не включва чужди примеси. Самите електроди са направени от сплави с ниски електролитни свойства. За да се засили ефектът от този тип отопление, най-добре е да се използват анодни електроди. Изработени са от сплав с висококачествен знак.
Дизайн на студени тавани
Проектирането на студени тавани започва с изчисляването на топлинната печалба. Знаейки количеството топлина, постъпващо в помещението, и работата на студените тавани (85 W / m2), е възможно да се определи необходимата площ за поставяне на капилярни рогозки.
При високи топлинни печалби е възможна ситуация, когато таванната площ за охлаждане на стаята до оптималната температура не е достатъчна. В този случай се използва допълнителен източник на охлаждане. Например можете да използвате повърхността на стената за монтиране на капилярни постелки.
Препоръчително е да проектирате студени тавани, преди да започнете общи строителни работи, едновременно с разработването на дизайнерски проект за помещенията.
Термосифонни системи
Термосифонната отоплителна система се захранва от слънчева топлина. Топлината се предава към тръбите на устройството чрез конвекция.
Горивото, нагрято от слънчевите лъчи, променя положението си във въздуха и се събира в топлообменник.
Принципът, който използва такова пасивно отопление на дома, се задейства от явлението конвекция. Такива системи могат да бъдат класифицирани в категорията на резервното отопление у дома, тоест което ще бъде резервно.


Слънчев вакуумен колектор - основният компонент на термосифонна отоплителна система
Нано отопление на дома
Със сигурност мнозина са забелязали нововъведение сред строителния материал - топъл филмов под. Подобно нано отопление на къщата обаче печели все по-голям брой потребители.
Този материал е представен под формата на полимер, който се навива на слой с дебелина милиметър. Той е в състояние да изгори жилище. Принципът на действие е прост. Материалът излъчва инфрачервени лъчи веднага след като към него се приложи ток. Филмовите нагреватели са подходящи за покриване на подове. Материалът прилепва идеално към всяка повърхност. Може да се разглежда като допълнително отопление на къщата към основните системи.









