Начало / Котелни помещения
Обратно към
Публикувано: 28.02.
Време за четене: 6 минути
0
518
Термичната схема на котелното е предназначена за графично представяне на основното и спомагателното оборудване и връзката с помощта на инженерни мрежи. Такива схеми са задължителни при разработването на проектна документация, те се изпълняват с помощта на елементи, одобрени от SNIP.
Диаграмата показва потока на охлаждащата течност през тръбите към отоплителните устройства, котела, резервоара и помпата. Редовете показват местоположението на контролните клапани и предпазните устройства.

- 1 Каква е разликата между основните и подробните термични диаграми
- 2 Каква е разликата между веригите със затворена и отворена система
- 3 Диаграма на котелното помещение при използване на твърдо гориво
- 4 План на електрически котел
- 5 Схема с газов котел
- 6 Котел в схемата на котелното помещение
- 7 Сбруя с хидравлична стрелка
- 8 Разпределение на котелното помещение с 2 бойлера
Каква е разликата между основните и подробните термични диаграми
Схемите за топлоснабдяване са принципни, подробни и инсталационни. На основната схема на котелното е посочено само основното топлоенергийно оборудване: котли, топлообменници, обезвъздушителни инсталации, филтри за химическа обработка на водата, центробежни помпи за фураж, грим и дренаж, както и инженерни мрежи, които комбинират цялото това оборудване, без да се посочва броят и местоположението. На такъв графичен документ са посочени разходите и характеристиките на течностите за пренос на топлина.


Разширената термична диаграма отразява поставеното оборудване, както и тръбите, с които са свързани, със спецификация на местоположението на спирателните и контролни клапани, предпазни устройства. В случай, че прилагането на всички възли към разширената термична диаграма е невъзможно, тогава такова се разединява към съставните му части съгласно технологичния принцип. Технологичната схема на котелната централа предоставя подробна информация за инсталираното оборудване.


https://youtu.be/YX_xHpyyW4g
Проектиране на котелно помещение в частна къща: общи разпоредби
Системата за топлоснабдяване работи денонощно в продължение на почти 7-8 месеца, „изгаряйки“ десетки хиляди рубли в пещите на котела. Ето защо всички собственици на жилища се стремят да оптимизират работата на системата. Освен това точното изчисляване на топлинните схеми на котелни с топла вода, извършено на етапа на проектиране, ще помогне да се засили надеждността на конструкцията и да се намали консумацията на енергия на отоплителните устройства.
За да направите това, просто трябва да изчислите опциите за поставяне на котела, разширителния резервоар, допълнителен нагревател по пътя, след като сте решили характеристиките на окабеляването и нюансите на циркулацията.
Тоест, трябва да изготвите проект за котелно помещение, състоящ се от следните документи:
Основна термична схема на котелно помещение с топла вода
- Оформления на всички компоненти на системата в самата къща. Този документ ще ви бъде полезен на етапа на монтаж на тръбопровода.
- Оформления на отоплителни устройства, помпи, разширителни резервоари и друго оборудване. Този документ по време на монтажа на клоновете за отопление на вода и отопление на котелната централа за топла вода.
- Спецификации за всички системни компоненти. Този документ се използва при поръчка на материали и оборудване.
Освен това и трите документа могат да бъдат поместени на една схематична схема на котелното помещение, съставена в опростена форма (когато иконите се заменят с чертежи на оборудване и спирателни и контролни клапани). И по-нататък в текста ще разгледаме няколко разновидности на такива схеми.
Каква е разликата между затворени и отворени системи
Основната разлика между отворена или гравитационна отоплителна система от затворена е пълното отсъствие на устройства за принудително движение на охлаждащата течност през тръбите. Този процес се случва само поради топлинното разширение на нагрятата течност.


Съставът на елементите в топлинната схема на котелна централа с отворена верига за топлоснабдяване:
- Източникът на отопление е бойлер за топла вода, който работи на твърдо, течно и газообразно гориво.
- Разширителен резервоар за топлинна компенсация на охлаждащата течност.
- Преливна тръба за температурен компенсатор.
- Захранваща (гореща) линия с щрангове за отопление.
- Нагревателни устройства.
- Обратна линия с щрангове за отопление.
- Клапан за източване на охлаждащата течност.
- Допълнителен клапан на отоплителната мрежа.


Циркулацията на отоплителната среда в затворения кръг на котелната централа се осъществява благодарение на циркулационната помпа (3), която е монтирана на водопроводната линия от котела (1), като правило, в горната си част, и въздушен отвор (4) също е разположен тук. Водата, загрята в котела, навлиза в тръбопровода за подаване на отопление и се насочва към батериите (9) през термостатичния вентил (8).
На захранващия тръбопровод е монтиран разширителен резервоар (7) за температурна компенсация на водата по време на отопление, предпазен клапан (6) за облекчаване на аварийното налягане в мрежата и манометър (5) за контрол на работното налягане на средата.
На нагревателното устройство е монтиран клапан на Маевски за спускане на въздушния шлюз (10). Трипосочен клапан (17), филтър за пречистване на вода (13), спирателен клапан (15) и дренажен клапан (14) са монтирани в посока на обратното движение на охлаждащата течност.
Газът се подава към котела през газов кран (18) и филтър (19) за почистване на енергийния носител пред дюзата на горелката. Допълнителната вода в схемата за котелно помещение с топла вода се подава от водопровода (11) през клапана (16) към филтъра за отстраняване на суспендирани твърди частици и соли на твърдост. Котелът е снабден с тръбопровод за подаване на топла вода за спомагателни нужди (2).
Как да използваме отоплителния кръг на котелното
Системата за топлоснабдяване работи денонощно в продължение на почти 7-8 месеца, „изгаряйки“ десетки хиляди рубли в пещите на котела. Ето защо всички собственици на жилища се стремят да оптимизират работата на системата. Освен това точното изчисляване на топлинните схеми на котелни с топла вода, извършено на етапа на проектиране, ще помогне да се засили надеждността на конструкцията и да се намали консумацията на енергия на отоплителните устройства.
За да направите това, просто трябва да изчислите опциите за поставяне на котела, разширителния резервоар, допълнителен нагревател по пътя, след като сте решили характеристиките на окабеляването и нюансите на циркулацията.
Основна термична схема на котелно помещение с топла вода
- Оформления на всички компоненти на системата в самата къща. Този документ ще ви бъде полезен на етапа на монтаж на тръбопровода.
- Оформления на отоплителни устройства, помпи, разширителни резервоари и друго оборудване. Този документ по време на монтажа на клоновете за отопление на вода и отопление на котелната централа за топла вода.
- Спецификации за всички системни компоненти. Този документ се използва при поръчка на материали и оборудване.
Освен това и трите документа могат да бъдат поместени на една схематична схема на котелното помещение, съставена в опростена форма (когато иконите се заменят с чертежи на оборудване и спирателни и контролни клапани). И по-нататък в текста ще разгледаме няколко разновидности на такива схеми.
Типично оформление на котелно помещение
- Отворен сорт, когато топла течност се изтегля от "местни" инсталации.
- Затворена версия, когато охлаждащата течност на отоплителната система също се използва за нагряване на вода.
Освен това отворената верига предполага допълнителна консумация на енергия за захранване на „локалната“ инсталация за отопление на вода, но е по-евтина на етапа на инсталиране. Затворената верига на котелното на частна къща е по-трудна за инсталиране, но се "захранва" от централен котел.Освен това, поради термопомпи и междинни изпарители и кондензатори, течността с практически питейно качество, загрята до 70-100 градуса по Целзий, се изхвърля в системата за подаване на топла вода.
Следователно, като диаграма на котелно помещение за отопление на вода, в повечето случаи се използва затворена версия, състояща се от следните единици:
- Основният котел, който загрява вода за отоплителната система и отоплителния кръг на водата.
- Самата верига за отопление на водата, циркулираща вътре в резервоара за съхранение.
- Веригата на системата за захранване с топла вода, затворена към резервоара за съхранение.


В резултат на това резервоарът за съхранение работи като обикновена батерия, която загрява не стаята, а системата за топла вода. Тоест, имаме пред себе си малко необичаен бойлер за съхранение.
Отворената система за подаване на топла вода работи на базата на двуконтурен котел, който преминава през отопляемата намотка или част от водата от отоплителната система, или вода от системата за топла вода. Тоест отворената верига превръща котела на отоплителната система в обикновена колона. Освен това най-добрият вариант за отоплителна инсталация с открита вода е котел с две спирали, разположени в отделни горивни камери.
Автоматизираните котли са по-евтини в експлоатация от конвенционалните отоплителни устройства. В края на краищата стандартното устройство работи в един режим денонощно, докато "интелигентен" котел е оборудван със специално устройство, което синхронизира работата на котела с нуждите на собствениците на къщата.
Схема за автоматизация на котелно помещение
- Оптимизира температурата на отопление в зависимост от сезона. В края на краищата през лятото е по-приятно да се използва топла вода, а през зимата в SGW трябва да циркулира наистина гореща течност.
- Те контролират работата на "веригите" на отоплителния и водогреен котел. В крайна сметка повечето модели са оборудвани само с една „горивна камера“. Тоест, или отоплителният, или водният клон е в изправност.
- Те контролират температурните режими не само на бойлера, но и на отоплителното тяло. В крайна сметка, дневният и нощният режим трябва да се използват както на отоплителните, така и на отоплителните клонове.
- Коригирайте работата на помпите и циркулационните и / или рециркулационните системи в затворен кръг. Нещо повече, без тази функция принципно не е възможна работата на затворена система за отопление на водата. Тоест, има определен набор от микросхеми или механични елементи за управление във всеки затворен кръг на бойлер за отопление на вода.
Освен това автоматичният контролен блок може да работи в три режима, а именно:
- Във формата на приоритет на системата за водоснабдяване с топла вода. Тоест, когато цялата мощност отива във веригата за отопление на водата. Обикновено този режим се използва през топлия сезон.
- В смесен работен формат, когато работи или отоплителният клон, или бойлерът. Този режим се поддържа с отопление с течаща вода, проведено в отворена верига.
- Във формата на работа без приоритети, когато по-голямата част от енергията отива към отоплителния кръг, а част от тях се изразходва за отопление на вода. Тази опция за управление се препоръчва за затворени системи за отопление на вода.
Разбира се, всички горепосочени режими могат да бъдат реализирани дори в един формат на устройство. Следователно, система за отопление на вода, използваща котел, може да бъде изпълнена в проточен формат (директно нагряване от отворен тип в двуконтурен котел) или в акумулативен формат (непряко нагряване от затворен тип в разширителен резервоар).
Тази характеристика на водогрейните котли дава възможност за пестене на енергия както през зимата, така и през лятото. Всъщност през студения сезон можете да използвате непряко нагряване от паропровода, разположен в резервоара. И през топлия сезон можете да черпите топла вода директно от отоплителния кръг на котела.
Изискванията за котелните помещения са посочени в SNiP.В зависимост от мястото, където се намира помещението с инсталираното в него отоплително оборудване, котелните помещения могат да бъдат причислени към един от следните типове:
- вграден;
- свободностоящ;
- приложен.
Прочетете следващото: Ниши от гипсокартон в хола 17 снимки
Размерите на помещението, разпределено за котелното помещение, се избират въз основа на вида гориво и дизайна на котела.
Когато подреждането на специално помещение за котелно е трудно, има и друг вариант - мини котелно помещение. Поставя се в специален контейнер, който може да се постави в двора на къщата. Остава само да свържете мини-котелното към комуникациите.
Мини-котелно в двора до имението ви спасява от проектантски работи, изграждането и подреждането на отделно помещение, вентилационни устройства. Контейнерът вече съдържа всичко необходимо за ефективното функциониране на отоплителната система
Ниската популярност на такива модули се обяснява с доста високата им цена. Ако има перспектива да се отдели място за котелно помещение в мазето, можете да закупите оборудването отделно. Тогава отоплителната система ще бъде много по-евтина.
Значителна част от семейния бюджет се изразходва за отопление на къща. Следователно, на етапа на проектиране на системата, човек трябва да се стреми към нейната максимална оптимизация чрез извършване на точно изчисление на схемата на котелното помещение за крайградски жилища. Това ще изисква грешно изчисляване на всички опции за местоположението на оборудването, включително котел, разширителен резервоар, радиатори, както и отчитане на характеристиките на окабеляването и циркулацията.
При проектирането на котелно помещение е необходимо да се изхожда от изискванията на нормативните документи. В помещението, където е инсталиран котелът, често се инсталира допълнително отопление, тъй като топлината, генерирана от самия уред, не е достатъчна
В добре проектирана схематична схема на котелното, всички елементи и тръбопроводът, свързващ ги, трябва да бъдат отразени. Стандартният чертеж включва: котли, помпи - захранване, мрежа, циркулация, рециркулация, резервоари - кондензация и съхранение, топлообменници, вентилатори, устройства за подаване и изгаряне на гориво, контролни панели, топлинни екрани, деаератор за вода.
При съставянето на типична схема за котелно помещение може да се вземе за основа една от двете опции за отоплителни мрежи - отворена и затворена. Инсталирането на отворена верига е по-евтино, но по-скъпо по време на работа. Вторият вариант е по-сложен в началния етап, но изтичането на охлаждащата течност е практически намалено до нула, тъй като системата е херметически затворена. Тази схема се използва в повечето частни къщи.
Затворената система включва котел, който осигурява както отоплителната система, така и кръга за отопление на водата с гореща охлаждаща течност и затворен тръбопровод за подаване на топла вода. Циркулацията на охлаждащата течност се извършва тук принудително с помощта на помпа. Това позволява, когато инсталирате тръби, без особено да се притеснявате за склонове, да ги поставите възможно най-удобно.
- В едно помещение могат да се монтират максимум 2 бойлера, независимо от площта му.
- По време на изграждането и декорацията на котелното помещение е неприемливо да се използват материали, които не отговарят на изискванията за пожарна безопасност. За изграждането на стени е необходимо да се използват тухли или бетонни блокове, а под формата на довършителни работи - мазилка или плочки. Подът трябва да бъде покрит с бетон или метал.
- Вентилацията и коминът трябва да са подходящи за инсталираното оборудване. Специални изисквания се налагат на вентилацията, когато се използва оборудване, работещо на газ. Във всеки случай въздухът в помещението трябва да се циркулира и обновява поне 3 пъти в рамките на 60 минути.
- Предпоставка е наличието на прозорец и врата, която се отваря навън. Може да има втора врата, водеща към сервизното помещение, но тя трябва да бъде завършена в съответствие с условията за пожарна безопасност.
Площта на котелното трябва да се изчислява въз основа на характеристиките на оборудването, което се планира да бъде инсталирано и като се вземат предвид допълнителните квадратни метри за удобна поддръжка. Съществуват редица допълнителни изисквания към помещенията и оборудването на котелните помещения, в зависимост от взетото решение относно вида гориво.
Диаграма на котелното помещение при използване на твърдо гориво
Котлите за твърдо гориво имат известен недостатък, който се дължи на голямата инерция на работа, поради невъзможността за фина настройка на процеса на горене на твърдо гориво.
За да се изглади дефицитът, във веригата е инсталиран буферен резервоар, който вдига температурата за отопление на отоплителния кръг и консумира топлина за дълго време.


Такава термична диаграма на котелната централа на твърдо гориво се състои от:
- Източник на топлинна енергия с първи отоплителен кръг: котел на твърдо гориво;
- предпазна група с предпазен клапан;
- капацитет на буфера;
- циркулационна помпа на отоплителния кръг;
- циркулационна помпа на котела;
- разширителен резервоар;
- спирателни кранове, дренажи, отвори за въздух;
- балансиращ клапан;
- смесител на отоплителния кръг, за автоматично поддържане на температурата в батериите;
- смесителна единица на котелната верига, за оптимална работа на котела;
- зависима от времето или персонализирана автоматизация със сигнализация в авариен режим.
Общи характеристики на котелните помещения.Котелна инсталация е инсталация, състояща се от един или повече котли и спомагателно оборудване (системи). Основното оборудване на котелните са парните и водогрейните котли. За да се осигури нормалната работа на котлите, се използва спомагателно оборудване, което според предназначението си се комбинира в следните системи:
- горивни съоръжения за приемане, съхранение и подаване на гориво към котли;
- проект за система, осигуряваща подаване на въздух към котлите за изгаряне на гориво и отвеждане на продуктите от горенето в атмосферата;
- система за пречистване на вода, която пречиства водата от механични примеси, соли - образуващи котлен камък и корозивни газове;
- система за автоматизация на безопасността и автоматично регулиране, управление, сигнализация и контрол на технологичните процеси;
- система за захранване на оборудване и осветление на котелно помещение и др.
В зависимост от естеството на топлинните натоварвания котелните централи се разделят на:
- отопление, генериране на топлина за отоплителни системи, вентилация и водоснабдяване на сгради и конструкции;
- отопление и производство, генериране на топлина за отоплителни системи, вентилация, водоснабдяване и технологични цели;
- промишлени, генериращи топлина за технологични цели.
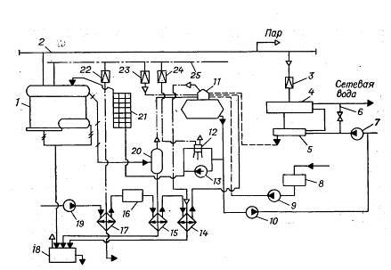
Термична схема на котелно помещение със стоманени парни котли. На фиг. 25 е дадена термична диаграма на отоплителна и промишлена котелна централа с парни котли, тъй като за технологични цели е необходима мокра наситена пара с налягане 0,9 MPa. За по-голяма простота на схемата е показан един котел.
Пара от котел 1 влиза в събирателната паропроводна линия. Част от парата се използва в производството (стрелка с думата „пара“). Друга част от парата се изразходва в котелното за нагряване на отоплителната вода във бойлери 5 и 6. Отоплителната вода се подава към бойлерите от мрежовата помпа 7. Преди парно-бойлера 4 налягането на парата е намалена до 0,6 - 0,7 МРа в редукционната единица 3. Парата във водонагревателя 4 отделя топлината си към нагряващата вода и се превръща в кондензат. Кондензатът се охлажда до 80 - 85 ° C в охладителя за кондензат 5. От него кондензатът тече гравитационно към деаератора 11. Кондензатът от производството се събира в резервоара за кондензат 8 и се изпомпва от помпата 9 в обезвъздушителят.
Загубите на вода, пара и кондензат се компенсират чрез подаване на сурова вода от водопровода чрез помпа 19.Помпата изпомпва вода през нагревателя за пара 17, където нейната температура се увеличава от 5-10 до 20-30 ° C. Нагряването на вода предотвратява образуването на кондензат по тръбопроводите и на оборудването за химическа обработка на вода 16.
Химическата обработка на водата е предназначена да намали твърдостта на водата до стандартни стойности. Освен това омекотената вода навлиза в деаератора 11, за да отстрани кислорода и въглеродния диоксид от него. Дегазацията на вода и кондензат става по време на кипене при налягане от 0,12 МРа и точка на кипене от 104 ° С.
Накрая обработената вода от обезвъздушителя се подава към захранващи помпи 12 и 13 и захранваща помпа 10. Подаващата помпа 13 работи и има електрическо задвижване. Помпата 10 захранва отоплителната мрежа с вода, за да поддържа определеното статично налягане в мрежата.
При липса на електричество котелната работи на празен ход, но котлите продължават да генерират пара поради натрупаната топлина. Следователно в котлите е необходимо да се поддържа необходимото ниво на водата, за да се предотврати прегряване на отоплителните повърхности. За тази цел се използва парозадвижвана помпа 12 (парна помпа).
За да се предотврати образуването на котлен камък, солите, разтворени във водата на котела, непрекъснато се отстраняват от котела с вода, която се нарича продухваща вода. За възстановяване на топлината и масата на продухващата вода се използват сепаратор за непрекъснато продухване 20 и охладител за продухваща вода (топлообменник) 15.
Налягането в сепаратора е 0,2 MPa, а в котела 0,8 - 1,4 MPa. Поради рязкото спадане на налягането на водата в сепаратора, водата незабавно кипи и частично (до 10%) се превръща в пара. Част от топлината на водата се използва за образуване на пара и следователно температурата на продухващата вода се намалява с 50 - 70 ° C и на изхода от сепаратора има температура около 120 ° C.
Освен това тази вода се охлажда в топлообменник 15 до 60–40 0С, като в нея се нагрява сурова вода. След топлообменника, продухващата вода не се използва в котелното помещение и се зауства в продухващия кладенец 18. Периодичната продухваща вода на котлите, която отстранява утайките от тях, отива директно към продухателната кладенец. Тук могат да влязат и други потоци отпадъчни води и кондензат.
Ако температурата на водната смес в кладенеца надвишава 60 ° C, тогава тя се разрежда със студена чешмяна вода и се изхвърля в канализационната система.


Фиг. 25. Основна топлинна схема на котелно помещение със стоманени парови котли:
1 - котел; 2 - главен паропровод; 3 - редукционна единица; 4 - пароводонагревател; 5 - охладител за кондензат; 6 - джъмпер; 7 - мрежова помпа; 8 - резервоар за кондензат; 9 - кондензатна помпа; 10 - помпа за грим; 11 - деаератор; 12 - помпа за подаване на пара; 13 - захранваща помпа с електрическо задвижване; 14 - пароохладител; 15 - охладител за продухване на вода; 16 - HVO; 17 - бойлер за сурова вода; 18 - прочистване на кладенеца; 19 - помпа за сурова вода; 20 - сепаратор за непрекъснато продухване; 21 - икономизатор; 22, 23, 24 - редуциращ клапан; 25 - паропровод за спомагателни нужди.
За нагряване на водата преди пречиствателната станция за студена вода, за работа на обезвъздушителя и парната помпа се използва спомагателната паропроводна линия 25. Налягането на парата в нея е същото като в котлите и следователно редуциращите клапани 22 - 24 са използва се за намаляване на налягането на парата за спомагателни нужди.Например, в деаератора парата трябва да се подава с налягане от порядъка на 0,15 MPa, тъй като работното налягане в деаератора е 0,12 MPa.
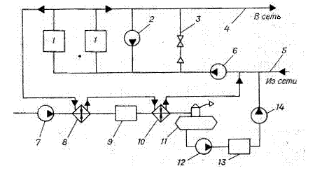
Термична схема на котелно помещение със стоманени водогрейни котли. На фиг. 26 показва термична схема на котелно помещение с два стоманени водогрейни котли, което осигурява топлина към отворена система за топлоснабдяване.
Водата на връщащата мрежа от мрежовата помпа 6 се изпомпва през котлите за топла вода, загрява се в тях до необходимата температура и постъпва в захранващия тръбопровод на отоплителната мрежа. Температурата на подаващата вода може да се регулира чрез смесване на връщащата вода в захранващия тръбопровод през джъмпера 3.
За да се намали корозията на нагревателните повърхности на котлите с кондензат от изпарения на сярна киселина, съдържащи се в продуктите от горенето, водата на входа на котлите трябва да има температура най-малко 70 ° C. Водата се загрява с гореща вода, подавана от рециркулационната помпа 2 към входа на котлите.
Суровата вода се омекотява в HVO блок 9 и се дегазира в деаератора 11. Поради липсата на пара се използва вакуумен деаератор, в който врящата вода има температура 70 - 80 ° C при налягане 0,03 - 0,04 МРа.
Омекотената и обезвъздушена вода от помпата 12 се изпомпва в резервоара 13, от който се подава отоплителната мрежа.


Фиг. 26... Термична схема на котелно помещение със стоманени водогрейни котли:
1 - котел; 2 - рециркулационна помпа; 3 - джъмпер; 4 - захранващ тръбопровод; 5 - връщащ тръбопровод; 7 - помпа за сурова вода; 8 - нагревател; 9 - HVO; 10 - нагревател; 11 - деаератор; 12 - трансферна помпа; 13 - резервоар за съхранение; 14 - грим помпа.
План на електрически котел
Електрическият котел е устройство, което загрява охлаждаща течност чрез преобразуване на електричеството в топлинна енергия. Използва се като източник на топлоснабдяване за малки крайградски къщи или като авариен източник с котел на газ или твърдо гориво.
Въз основа на модификацията на такива устройства се използват различни схеми за свързване на електрически котли към отопление. Най-популярна е многостепенна отоплителна система с комбинация от отоплителни устройства под формата на радиатори и система "топъл под".


Основни елементи на електрическото отопление на частна къща:
- Източник на отопление, електрически бойлер.
- Предпазна група с отдушник, предпазен клапан и манометър за облекчаване на излишното налягане в мрежата.
- Колектор за насочване на водата по контурите.
- Радиатори.
- Топлообменник за подаване на топла вода.
- Разширителен резервоар за хидравлична компенсация на системата.
- Колектор за системата "топъл под".
- Система за подово отопление.
- Филтър за почистване на охлаждащата течност от суспендирани твърди частици.
- Обратен клапан.
- Циркулационна електрическа помпа.
- Захранващи мрежи.
- Автоматизация на сигурността с аларма.
Газова котелна верига
Газовите котли са най-икономичните и функционални източници на отопление. В малка сграда всъщност се помещава мини-котелно помещение в частна къща.
Производителите на модерни котли оборудват цялото необходимо оборудване в тялото под формата на помпи, разширителен резервоар, предпазен предпазен клапан и отдушник. Собственикът на такова оборудване трябва само да свърже устройството към отоплението и водоснабдяването, което значително намалява разходите за монтаж.
Но основното предимство на интегрирания възел на котела е последователността на работата на всички спомагателни блокове, които са били тествани и настроени в завода.


Най-простата топлинна схема на газова котелна централа:
- Източникът на топлоснабдяване е газов котел.
- Предпазна група, с отвор за въздух, предпазен клапан, манометър и разширителен резервоар.
- Подаване на охлаждаща течност към отоплителните устройства.
- Връщане на охлаждащата течност от отоплителните устройства
- Отоплителни радиатори
- Доставка на чешмяна вода за попълване на отоплителната мрежа с филтър и спирателни и предпазни клапани.
- Подаване на чешмяна вода към веригата за БГВ на котела.
- Филтър за грубо почистване на охлаждащата течност от суспендирани твърди частици на връщащата линия.
- Възвратен клапан на връщащата линия.
- Циркулационна помпа на връщащата линия.
Типични проекти
Типични проекти
Котелните къщи са много популярни у нас и днес успешно отопляват както малки частни сгради, така и огромни индустриални съоръжения. Това са общински сгради и различни образователни институции - клиники, болници, училища, институти и университети, детски градини и училища, фабрики и заводи, кафенета и ресторанти, търговски центрове.
Типичен проект за котелно помещение
При изграждането на котелни къщи моментът на проектиране е много важен. Днес има стандартни проекти, които са разрешени за строителство.
Всеки се състои от един или повече котли, горелки, котел, автоматична контролна кутия със сензори, помпи, газова тръба с клапани и други елементи и устройства, които ще осигурят нормалната работа на котелното.
Всеки от тези елементи е необходим и важен, а количеството и качеството им зависят от вида на котелното помещение и производителя. По вид гориво котелните сгради могат да бъдат течно гориво и твърдо гориво. На свой ред тези два вида могат да бъдат разделени на много подвидове в зависимост от използваното гориво: дизел, въглища, газьол, дърва и т.н.
Има дори по-малко мощни, но по-функционални котелни помещения, които работят едновременно с няколко вида гориво, докато едното от тях все още ще бъде основното (доминиращо), а другото спомагателно.
Такива котелни помещения се наричат комбинирани.
Заводи за течни горива
Котелни централи, работещи с нефт, работят в големи производствени съоръжения (например рафинерии); като гориво се използват нефт, мазут, дизелово гориво и дизелово гориво.
Растения за твърдо гориво
Котлите на твърдо гориво често работят там, където е трудно или практически невъзможно да се използва газ или течно гориво - в отдалечени райони на страната. Като правило, в частни вили, селски къщи, вилни селища. Като гориво се използват клони и слама, дърва за огрев, въглища, дървесни стърготини и други дървесни отпадъци.
Газови котелни централи
Газовите котелни централи са най-често срещаният тип котелни помещения. Те работят по-често върху природен газ, по-рядко върху втечнени въглеводороди и свързания с тях петролен газ. Те се използват за отопление на общински сгради, жилищни сгради, частни къщи и офиси, складове и битови помещения, производствени съоръжения, стари и нови строителни проекти. По вид на изпълнение, котелните помещения могат да бъдат поставени на покрив, автономни, стационарни и мобилни, блок-модулни и рамкови. Изпълнението на типични проекти предполага максимално сглобяване на конструкции и лесна инсталация и пускане в експлоатация. Това гарантира кратко време за попълване на цялата необходима документация и пускане в експлоатация на котелната централа.
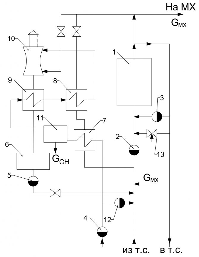
Котел в диаграмата на котелното помещение
Има различни опции за свързване на котел за непряко отопление към котли, които могат да работят на всякакъв вид гориво: газ, твърдо и течно гориво.
В тази схема с котел за индиректно отопление не е инсталирана хидравлична стрелка или разпределителен колектор. Инсталирането на тези елементи е свързано с определени трудности, тъй като създава много сложна хидравлична система.


Тази схема използва 2 циркулационни помпи - за отопление и водоснабдяване. Отоплителната помпа работи постоянно, когато котелното работи. Циркулационната помпа за БГВ се стартира чрез електрически сигнал от термостата, монтиран в резервоара.
Термостатът засича спада на температурата на течността в резервоара и предава сигнал за включване на помпата, която започва да циркулира охлаждащата течност по отоплителния кръг между блока и котела, загрявайки водата до зададената температура.
Тази схема се използва за всички модификации на отоплителни източници, инсталирани както в котелни с топла вода, така и в парни.
Известна модификация на веригата е разрешена, когато в нея е инсталиран котел с ниска мощност. Нагревателната електрическа помпа може да бъде изключена от същия термостат, който включва помпата към котела.
В този случай топлообменникът се загрява по-бързо и отоплението се спира. При продължителен престой температурата в стаята ще спадне.
Освен това, след завършване на отоплението в котела, помпата в отоплителния кръг се включва и започва изпомпване на студен топлоносител в котела, което причинява образуването на кондензат върху отоплителните повърхности на котела и води до преждевременната му повреда .


Процесът на кондензация може да се случи и в случай на дълги тръбопроводи, положени към батериите. С голяма топлинна мощност на отоплителните устройства охлаждащата течност може също така да се охлади много, ниската температура на връщане ще навреди на работата на котела.
За да се предпази от кондензация и воден чук, който възниква при контакт на студена вода с горещи нагревателни повърхности, в системата е предвидена защитна верига, оборудвана с трипътен клапан.
Диаграмата показва температура от 55C. Термостатът, интегриран в схемата, автоматично избира необходимия дебит, за да поддържа температурата на охлаждащата течност при връщането.
Схема на котелно помещение на частна къща: преглед на възможните варианти
Компетентно съставеният графичен чертеж на първо място трябва да отразява всички механизми, устройства, апарати и тръби, които ги свързват
Тези отоплителни мрежи, които работят на вода, са разделени на две групи:
Най-популярният пример за схематична диаграма е пример за котелна централа с отворен тип топла вода. Принципът е, че на връщащата линия е монтирана кръгла помпа, която е отговорна за доставянето на вода до котела и след това в цялата система. Линиите за подаване и връщане ще бъдат свързани с два вида джъмпери - байпас и рециркулация.
Технологичната схема може да бъде взета от всякакви надеждни източници, но би било добре да я обсъдите със специалисти. Той ще ви посъветва, ще ви каже дали е подходящо във вашата ситуация, обясни цялата система на действие. Във всеки случай това е най-важната структура за частна къща, следователно вниманието трябва да бъде максимизирано.
Термичната диаграма на котелните помещения с котли за топла вода има свои собствени характеристики
И за да може температурата да се повиши до желаните стойности, е инсталирана рециркулационна помпа. Водните котли трябва да бъдат наблюдавани, така че техният експлоатационен живот да е достоен, да се контролира постоянството на потреблението на вода. Обикновено производителят определя минималните данни за този индикатор.
Прочетете повече: Правила за проектиране на дренаж на площадка за разработване на дренажна система
За да работят добре котелните помещения, трябва да използвате вакуумни обезвъздушители. Обикновено водоструйният ежектор създава вакуум и отделената пара се използва за обезвъздушаване. Но основното нещо, от което се страхуват, когато инсталират котелно помещение, е постоянното обвързване с мястото. Съвременната автоматизация опростява много процеси.
Напоследък автоматизацията на котелните се налага все повече и повече, тъй като автоматизацията на котелните е най-важната част от котелната централа.
Има някои популярни потребителски функции, които адаптират работата на оборудването с оглед на начина на живот на собствениците на къщата. Това е както обикновена система за водоснабдяване с топла вода, така и набор от някои индивидуални опции, които са удобни за тези конкретни жители и са икономични. По същия начин можете да разработите схема за автоматизация на котелно помещение, като изберете един от популярните режими.
Помпата за зареждане трябва да развива високо налягане по-високо, отколкото в отоплителния кръг с относително малък поток. И все пак за попълване не се изисква изпомпване на големи количества течност. Изборът на такава помпа се извършва в съответствие с няколко изисквания.
При избора те съчетават характеристиките на помпата и отоплителните мрежи и определят работната точка на системата
Избор на грим помпа:
- Той трябва да създаде налягане, което да надвишава налягането във връщащата линия на CO;
- Също така, налягането трябва да може да прокара хидравличното съпротивление на датчика за налягане, тръбопровода;
- Друг важен критерий е дебитът, по-специално, при затворени CO, скоростта на изтичане е половин процент от обема на охлаждащата течност в котела и отоплителната верига.
В същото време бих искал да кажа, че не е много практично да се закупи такава помпа за работа. В смисъл, че не трябва да служи само за презареждане. Той може също така да изпълнява допълнителни функции, например да бъде резервна циркулационна помпа, а също така да се използва за изпомпване и източване на вода във веригата.
Какво трябва да бъде в стаята, каква трябва да бъде схематичната схема на котелното на частна къща на твърдо гориво?


Нека да оценим състава:
- Самият топлинен генератор с придружаващи бункери, резервоари за гориво и др.
- Тръбопроводите на котел на твърдо гориво, който включва група за безопасност на котела, циркулационна помпа и трипътен смесителен клапан.
- Котел за непряко отопление за производство на топла вода за водоснабдителната система на къщата.
- Комин за ТТ котел с ефективна секция и височина.
- Система за отводняване на котелна вода в случай на превантивна поддръжка на топлинния генератор.
- Автоматизация на котела - вътрешна или зависима от времето.
- Пожарогасителна система в котелно на твърдо гориво.
Помислете какви са характеристиките на различните видове използвано твърдо гориво, какво трябва да бъде котелно помещение за котел на твърдо гориво на различни видове горивни материали.
Котелно помещение на дърва
Всъщност котелното на дърва е класическо помещение за котел на твърдо гориво, което може да има минимален размер. Основните разлики между различните помещения са размерът от вратата на камината до стената или вратите на котелното помещение. Зависи от дължината на използвания труп.
Ако отоплявате с брикети или евро дърво, това разстояние може да е минимално. Не забравяйте, че освен зареждането на дърва за огрев, все още трябва да изгребите пепелта, което също ще изисква свободно място пред камината / пепелника.
Котелно помещение на пелети
Размерът на котелното на пелети ще зависи от начина на инсталиране на бункера за пелети. Котелното на пелети не само ще се различава по площта на пода, но и по височината на котелното.
Тъй като с висок бункер, монтиран за 400-600 литра или с бункер за 150-200 литра на котел, като мед, ще ви е необходимо повече място над бункера за зареждане на пелети.
Ако бункерът е висок, най-добре е да направите малка стълба или да използвате ниска, стабилна стълба за зареждане на пелетите. Защото е нереалистично да вдигнете 40 кг торби с пелети над главата си за товарене.
Котелно помещение на въглища
Котелното на въглища се отличава с факта, че е много удобно наблизо да има просторна кутия за въглища. И не да влачите въглища в кофи от навеса, а да съкратите максимално пътя от въглища до котелната пещ.
По отношение на размерите, котелното на въглища ще бъде приблизително равно на котелно на дърва, с очакването, че при горно зареждане би било добре да има повече пространство отгоре, за да владее кофа.
Котлите за дървени стърготини или дървесни отпадъци са малко по-големи от конвенционалните топлинни генератори на дърва. Системите за затваряне на гориво на решетката могат ефективно да изгорят такова бързо синтеровано гориво. Котелът за дървени стърготини се отличава и с големия размер на бункера или горивната камера за едно зареждане с гориво.
Камината е разположена отгоре на камината, което означава, че котелното помещение за дървени стърготини или дървесни отпадъци трябва да има по-висока височина от стандартното котелно помещение.
Ако котелното на биогориво или обвивка е оборудвано с пневматично подаване, тогава помещението със самия котел може да има малки размери. Ако се използва хранене на люспи с кръгла бъркалка, тогава такава котелна централа ще има голям бункер за обвивка.
А минималният ефективен бункер е 2,0 х 2,0 метра. Това означава, че котелното помещение на базата на обвивка ще има минимален размер 4,0 на 4,0 метра.
В заключение трябва да се отбележи, че контурът за отопление на водата на котела на отоплителната система е подложен на по-големи корозивни натоварвания от самата отоплителна система. Димните газове могат да повредят топлообменника, през който циркулира нагрятата вода.
Следователно, за да неутрализира ефекта на катализаторите за корозивни процеси, охлаждащата течност на входа на топлообменника на котела трябва да се нагрее до 60-70 градуса по Целзий.
Прочетете повече: Лятно водоснабдяване от опции на кладенец и схеми на устройствата
Тази предпазна мярка обаче е оправдана само в случай на използване на стоманени топлообменници, изработени от структурна стомана. Медните или неръждаемите топлообменници не страдат от корозия.
За да приложите схемата за автоматизация за частна котелна централа, трябва да инвестирате допълнителни средства. Един прост термостатичен клапан е много евтин, а програмируемите системи са в пъти по-скъпи. Непрекъснатата работа на конвенционален котел в един режим води до голямо потребление на електричество и пари. Следователно, разходите за закупуване на блок за автоматизация бързо се изплащат по време на работа.
Автоматизацията в частно котелно помещение е гаранция за функционирането на отоплителната система с максимална ефективност, което прави възможно осигуряването на комфортни условия за живеещите в къщата.
Най-важният елемент на отоплителната система е термостатът. Неговата функция е да регулира температурата както в отделна стая, така и в цялата къща. Има много видове термостати - от прости механични до метеозависими. Последният е най-технологично напредналият, печеливш, но и много скъп.
Системата за контрол на отоплението се състои от регулатор на температурата, датчик за температура на външния въздух, задвижващ механизъм, датчик за температура на охлаждащата течност, дисплей за свързване към външна система за управление, циркулационна помпа за подаване на охлаждаща течност, потребителски вериги ()
Цената на автоматизацията зависи от вида на използвания котел, от наличието на топъл под, слънчеви колектори и др. За да не харчите допълнителни пари, трябва да анализирате характеристиките на всички схеми, да изчислите разходите. Доста трудно е да направите това сами, но винаги можете да се обърнете към специалисти с този проблем.
Газът е взривоопасно вещество, поради което изискванията за газовите котли са много строги. Ако котел с мощност до 30 kW е достатъчен за отопление на къща, тогава няма нужда от отделно помещение за котелното помещение. Котелът може да бъде поставен в добре проветрива кухня на стена от негорими материали, при условие че обемът на помещението е най-малко 15 м2, височината от пода до тавана е от 2,5 м2, а площта на пода е от 6 м2.
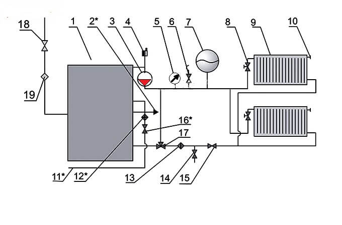
Сбруя с хидравлична стрелка
В сложните многостепенни системи за топлоснабдяване често се използва хидромеханичен разпределител за балансиране на потоците течности в различни секции на веригата с отделни циркулиращи електрически помпи - хидравлична стрелка или колектор.


Подобна схема на котелното тяло включва включване на котел за индиректно отопление през помпите NB и HP, радиаторно отопление през помпите НК1 и НК2 и подово отопление през Н1.
Той има способността да работи без хидравличен модул, като в този случай са предвидени балансиращи клапани за компенсиране на спада на налягането в различни „клонове“ на системата.


Пълен комплект термично механично оборудване:
- Източник на топлинна енергия - 2.
- Предпазна група, с отвор за въздух, предпазен клапан, манометър и разширителен резервоар.
- Подаване на охлаждаща течност към отоплителните устройства.
- Връщане на охлаждащата течност от отоплителните устройства
- Отоплителни радиатори.
- Система за подово отопление.
- Котел за непряко отопление
- Филтър за грубо почистване на котелната вода от суспендирани твърди вещества на връщащата линия.
- Възвратен клапан на връщащата линия.
- Циркулационни помпи: през главния тръбопровод, в контура на подово отопление и котела за индиректно отопление.
Главно меню
Здравейте приятели! Котелната централа се състои от котелна единица, в която се получава водна пара при дадено налягане и температура и редица спомагателни устройства, предназначени за приготвяне и подаване на гориво, захранваща вода и въздух, както и за отстраняване на промишлени отпадъци (димни газове и пепелни остатъци от гориво).
Водните пари се използват в енергетиката за задвижване на парни турбини, както и като отоплителна среда в технологични процеси (отопление, сушене, изпаряване и др.) И в ежедневието (отопление, водоснабдяване). Заедно с парните котли в малките общински котелни централи се използват и котли за топла вода, в които се загрява вода, използвана за отопление.
В зависимост от производителността котелните централи се отличават с малка (до 20 t / h), средна (20-75 t / h) и голяма (над 100 t пара на час) производителност. По стойността на парното налягане котелните централи са с ниско (до ZMPa), средно (3-7.5 MPa), високо (10-15 MPa), свръхвисоко (15-22.5 MPa) и свръхкритично (повече от 22.5 MPa ) налягане ...
Има котли с естествена и принудителна циркулация (с директен поток). При последната движението на водата става под действието на помпа. Мощните енергийни котли с естествена циркулация, произведени в момента, имат пара на парата p = 14 MPa и t = 570 ° C, а котлите с изкуствена циркулация - p = 25 MPa и t = 565 ° C.
На фиг. 1. показва схема на котел от екранен тип с естествена циркулация, имащ факелна пещ за изгаряне на въглищен прах.


Основните елементи на котелното тяло са горивна камера 1, парогенериращи нагревателни повърхности - редици от стенни тръби 2, прегревател 5, воден економайзер 6 и въздушен нагревател 7. Смес от гориво и въздух се подава през горелки 13 в горивната камера 1 , където горивото се запалва и изгаря в суспензия.
Котелният блок непрекъснато циркулира вода и смес пара-вода. Сместа от вода и пара, образувана в стенните тръби 2, има по-ниска плътност от водата в водосточните тръби 3, идваща от барабана на котела 4. В резултат сместа пара-вода се издига през стенните тръби в барабана на котела, от където водата се движи надолу през неотопляемите водосточни тръби (естествена циркулация) ...
Нарушаването на нормалната циркулация на водата в котела (например, когато нивото на водата в барабана на котела е ниско) може да доведе до прегряване на тръбите и тяхната повреда. Тръбните тръби и стените са свързани помежду си посредством колектор 12. Котелните тръби, разположени по стените на пещта, образуват нагревателни повърхности, които се наричат екрани.
В барабан 4 наситената пара се отделя от водата и навлиза в прегревателя 5, където се загрява до предварително определена температура. Прегревателят е топлообменник, чиито тръби са огънати под формата на намотки. Димните газове се движат извън тръбите, а водната пара се движи вътре. В котли с голям капацитет се монтират допълнителни прегреватели за вторично прегряване на парата.
От прегревателя 5 димните газове навлизат в икономайзера за вода 6, който е предназначен за затопляне на захранващата вода, подавана към барабана 4. За да се поддържа необходимото ниво на водата в барабана на котела, консумацията на захранваща вода трябва да съответства на капацитета на парата на котелното тяло. Подобно на прегревателя 5, водният икономист 6 е топлообменник с повърхностен тип. След това се инсталира въздушен нагревател 7, в който въздухът, подаван в горивната камера 1. Димните газове преминават през тръбите на въздушния нагревател отгоре надолу, а въздухът се движи между тръбите навън в напречна посока.
Чрез намаляване на температурата на отработените димни газове във водния економайзер 6 и въздушния нагревател 7 до 120-200 ° C, топлинните загуби с отработените газове се намаляват, което значително увеличава ефективността. котелна единица. Икономайзер и въздушен нагревател са инсталирани на всички единици със среден и голям капацитет. Котлите с малък капацитет имат само икономайзер за вода.
Топлообменът между димните газове и тръбите във воден економайзер и въздушен нагревател се осъществява главно чрез конвекция, тъй като при ниска температура на димните газове интензивността на топлообмена от радиация е относително ниска. Следователно тези нагревателни повърхности се наричат конвективни. Екраните 2 в горивната камера и първите редове тръби на прегревателя 5 представляват радиационни нагревателни повърхности, които поради високата температура на димните газове получават топлина главно чрез радиация. В котлите с директен поток повърхностите, генериращи пара, са система от отопляеми намотки.
Газовете отнасят значително количество пепел от пещта (до 80-90% по време на факелното горене), поради което след въздушния нагревател 7 димните газове се изпращат за почистване в пепелния колектор 10, което предотвратява замърсяването на околността. След това с помощта на димоотвод 9 димните газове се изхвърлят в атмосферата през комина 8. Димоотводът е центробежен вентилаторен блок с електрическо задвижване. За подаване на въздух към пещта на котелното устройство е монтиран и вентилатор 11 за вентилатор.
Мощните котелни централи, работещи на твърдо гориво, имат сложна система за подаване и подготовка на гориво, включваща мелници и трошачки, механизми за подаване на гориво в горивната камера, резервоари за съхранение на въглищен прах, лентови конвейери и др. Системата за подготовка на горивото може да бъде централизирана или индивидуална . В повечето случаи се използва индивидуална система за подготовка на прах, при която всеки котел има своя система за подготовка на горивото.
Вътрешно-котелните процеси са много важни по време на работата на котелните централи: образуването на котлен камък, отделянето на капчици влага от парата, която влиза в прегревателя. Слоят от котлен камък върху вътрешните стени на стената и кипящите тръби е значително термично съпротивление, което изолира тръбата от пара-водната смес, движеща се по нея, което води до опасно прегряване на тръбите. За да се предотврати образуването на котлен камък, котелното устройство се захранва с парен кондензат. Загубите на кондензат обикновено се компенсират с химически пречистена вода, от която са отстранени солеобразуващи соли (соли на твърдост).
В барабана на котела са инсталирани различни устройства за механично отделяне на капчици влага. В случай на лошо отделяне, солите ще попаднат в прегревателя заедно с влагата, която ще се утаи върху тръбите на прегревателя. За да се предотврати увеличаване на концентрацията на соли във водата на котела, се използва непрекъснато продухване на котелния блок.
В този случай част от водата се отстранява от барабана на котела и вместо нея се подава допълнително същото количество захранваща вода, съдържаща значително по-малко соли. Поради това съдържанието на сол във водата на котела се поддържа на определено ниво. Наред с непрекъснатото издухване се използва и периодично издухване, при което част от водата се отстранява от долните колектори 12, а заедно с него солите се утаяват под формата на твърда утайка (утайка).
Съвременните котелни агрегати, използвани в енергетиката, са много сложни инсталации с големи размери (височината им достига 35-50 м). Контролът на работата на такива котли е автоматизиран. В същото време параметрите на парата, производителността, разхода на гориво и въздух, нивото на водата в барабана на котела и др. Се поддържат автоматично в определените граници.Литература: 1) Топлотехника, под общата редакция на И.Н. Сушкина, Москва, "Металургия", 1973. 2) Топлотехника, Бондарев В.А., Протский А.Е., Гринкевич Р.Н. Минск, изд. 2-ро, "Висше училище", 1976 г.
Схема на котелно помещение с 2 бойлера
Използването на два газови блока за една система за топлоснабдяване е доста популярно решение сред собствениците на автономно отопление с топлинна мощност на системата над 50 kW.
Това може да бъде голяма нагрята площ на обекта и наличието на допълнителни топлинни товари под формата на топла вода или инсталации с въздушни нагреватели.


Използването на две единици за един отоплителен кръг има редица предимства пред един източник на еквивалентна мощност. На първо място, защото няколко малки по-малки единици с по-малко тегло са много по-лесни и по-икономични за поставяне в котелно помещение, което е особено важно при издигането на покривни или полусутеренни пещи.
Освен това инсталирането на 2 блока значително увеличава експлоатационната надеждност на системата за топлоснабдяване. В случай на аварийно спиране на един от блоковете, той ще продължи да работи с 50% топлинно натоварване.
Такава схема на тръбопроводи значително увеличава експлоатационния живот на котлите, поради факта, че те са по-малко натоварени по време на отоплителния сезон.
Повече за основната схема на котелното
При извършване на работни схеми на свързване на котелни помещения се използва обща схема на разпределение на станцията или агрегатно оборудване. На фиг.


Така че вероятно е по-добре да направите един панел в котелното помещение със свободно програмируем контролер, който е програмиран да изпълнява всички необходими действия.


Котлите за топла вода са оборудвани със стоманени или чугунени котли за гореща вода и са проектирани да осигуряват предимно жилищни и комунални топлинни товари: отопление, вентилация и горещ въздух. Част от въздуха се подава до мястото, където горивото навлиза в пещта.


Освен това пречистващата вода се изхвърля в канализацията или влиза в резервоара за подправена вода.


От графиката може да се види, че с увеличаване на топлинното натоварване, тоест с отваряне на БГВ на бойлера, Kv монотонно се увеличава. Надеждността и ефективността на котлите за гореща вода зависи от постоянството на водния поток през тях, което не трябва да намалява спрямо зададеното от производителя. Най-важните от тях в монтажа според агрегатната схема са улесняването на отчитането и регулирането на дебита и параметрите на охлаждащата течност от всеки блок, намаляване на дължината на мрежовите тръбопроводи с голям диаметър в рамките на котелното и опростяване на пускането в експлоатация на всяка единица.


При избора на типа горелка е препоръчително да се вземе предвид следното: Газоразпределителните мрежи и мрежите за потребление на газ, работещи под налягане на природен газ или втечнен нефтен газ до 0 MPa включително, не принадлежат към опасни производствени съоръжения. Въпреки това, част от пепелта под формата на течна и пастообразна шлака, заедно с неизгорели частици гориво, димните газове се улавят и отстраняват от горивната камера. Схеми на котелни помещения с акумулатор на топлина
Вижте също: Енергийно проучване на съоръжения